EasyManua.ls Logo

Sullair DE-18 - Page 40

Sullair DE-18
102 pages
Print Icon
To Next Page IconTo Next Page
To Next Page IconTo Next Page
To Previous Page IconTo Previous Page
To Previous Page IconTo Previous Page
Loading...
DE-18 USER MANUAL SECTION 4
40
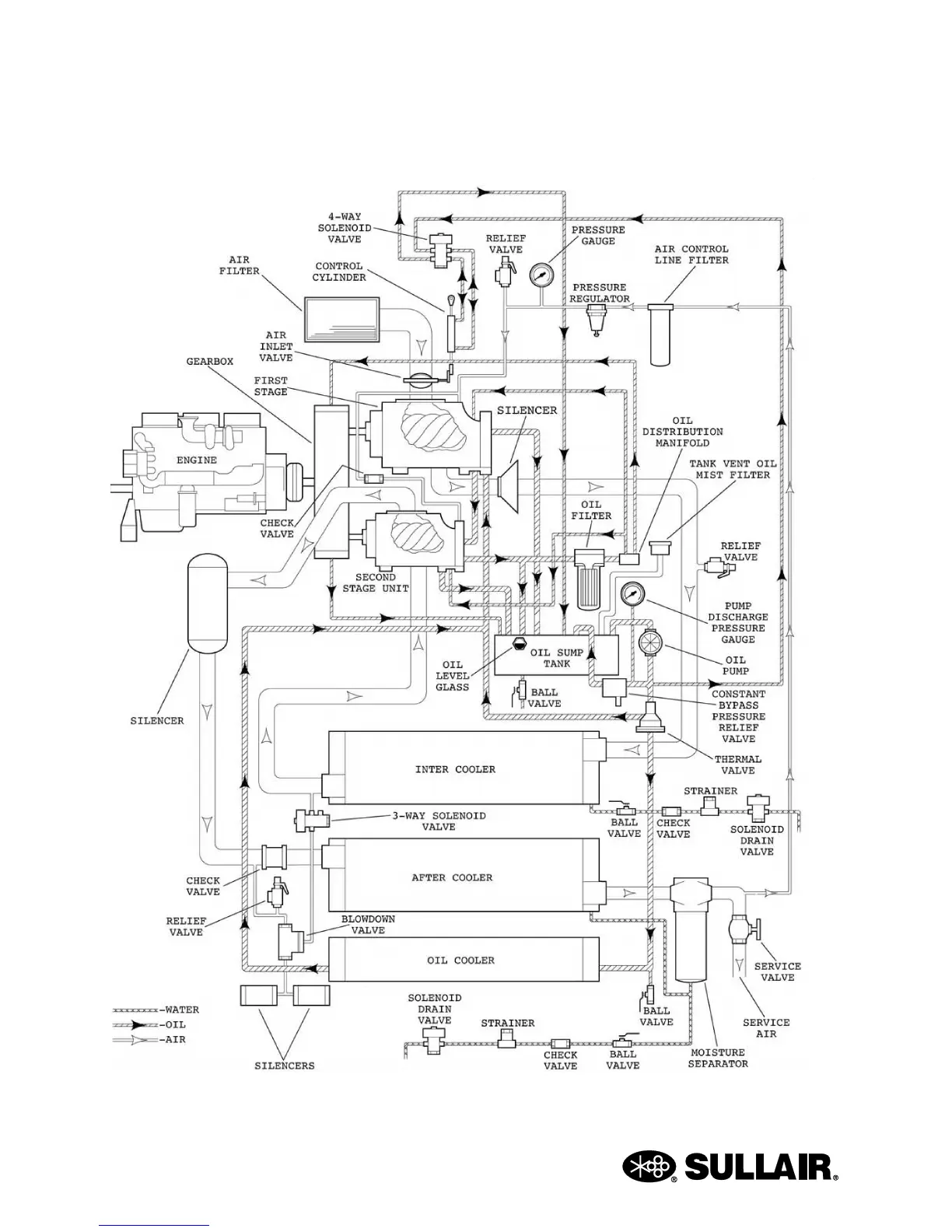
Figure 4-7: Piping and Instrumentation Diagram

Table of Contents

Related product manuals