EasyManua.ls Logo

SV2000 WV205 - Page 18

Default Icon
39 pages
Print Icon
To Next Page IconTo Next Page
To Next Page IconTo Next Page
To Previous Page IconTo Previous Page
To Previous Page IconTo Previous Page
Loading...
1-8-3
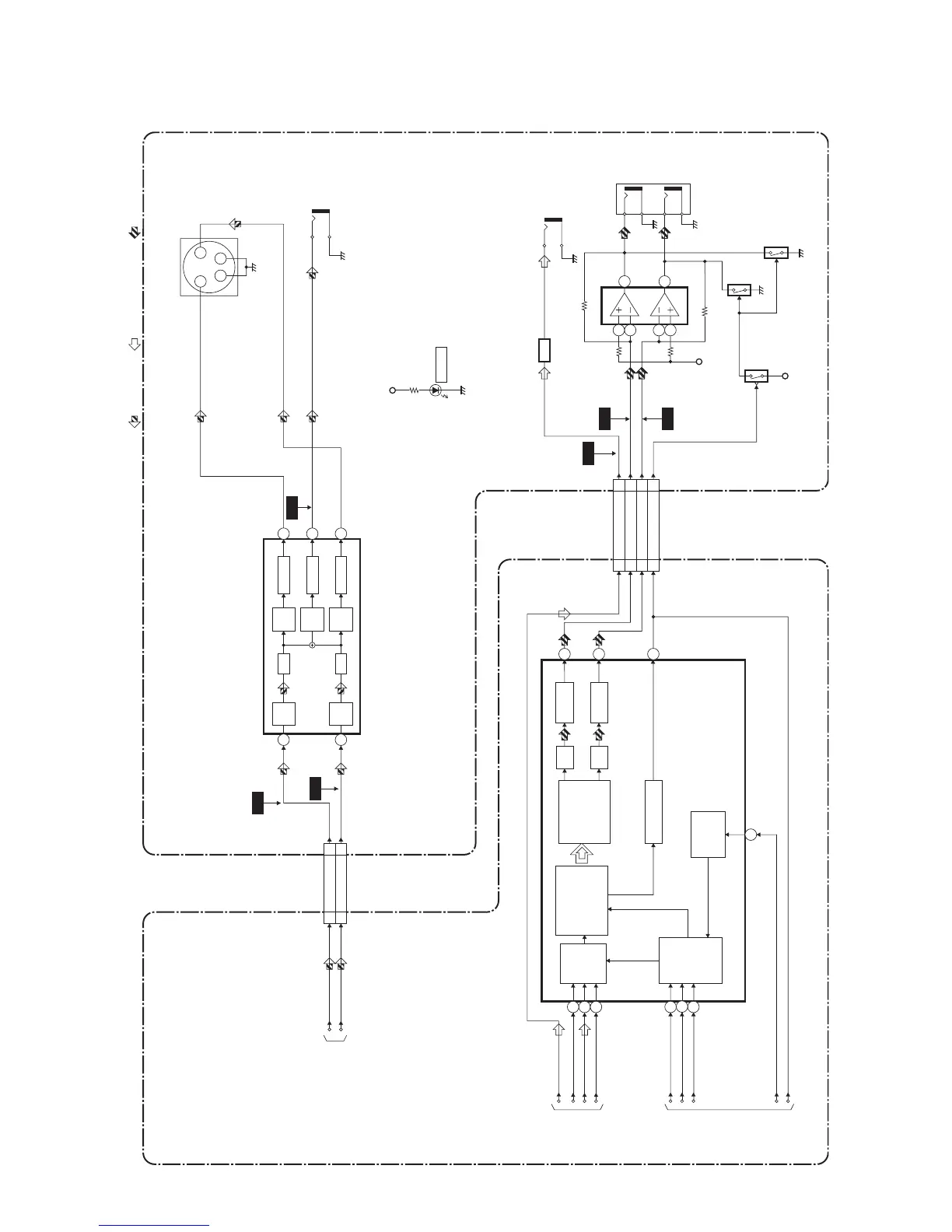
Video / Audio Block Diagram
E6164BLV
IC601 (AUDIO DAC)
15
14
16
JK1202
JK1201
AMP
Q1351
IC1201
Q1201
Q1202
+5V
(AMP)
CN601 CN1601
13 12AUDIO(L)
15
14
AUDIO(R)
14 13AUDIO(R)-MUTE
AUDIO(L)-
OUT
7
6
8
4
3
2
5
AUDIO
SERIAL
PORT
SERIAL
CONTROL
PORT
4X/8X
OVERSAMPLING
DIGITAL FILTER
/FUNCTION
CONTROLLER
ENHANCED
MULTI-LEVEL
DELTA-SIGMA
MODULATOR
DAC
LPF+AMP
L-CH
R-CH
LPF+AMP
DAC
ZERO DETECT
1
2
6
7
5
AUDIO(R)-
OUT
PCM-BCK
SPDIF
PCM-DATA
PCM-LRCLK
ADAC-MD
ADAC-MC
ADAC-ML
PCM-SCLK
18
17
SPDIF
AUDIO-MUTE
+3.3V
Q1204
3
WF6
WF4
WF5
AUDIO SIGNALDATA(AUDIO) SIGNAL
VIDEO SIGNAL
TO
SYSTEM
CONTROL
/SERVO
BLOCK
DIAGRAM
TO
DIGITAL
SIGNAL
PROCESS
BLOCK
DIAGRAM
DVD MAIN CBA UNIT AV CBA
CN601
87VIDEO-Y(I/P)
10 9VIDEO-C
VIDEO-Y(I/P)
VIDEO-C
JK1401
S-VIDEO OUT
CN1601
3 4
2
1
YC
TO DIGITAL
SIGNAL PROCESS
BLOCK DIAGRAM
WF1
WF2
WF3
DIGITAL
AUDIO OUT
(COAXIAL)
+5V
D2010
POWER
SYSTEM
CLOCK
MANAGER
JK1402
IC1403 (VIDEO DRIVER)
4dB
AMP
2dB
AMP
LPF DRIVER
2dB
AMP
DRIVER
4dB
AMP
2dB
AMP
LPF
DRIVER
3
1
5
6
7
VIDEO OUT
(COMPOSITE)

Related product manuals