EasyManua.ls Logo

Sylvania SRC2213 - Power Supply Block Diagram

Sylvania SRC2213
108 pages
Print Icon
To Next Page IconTo Next Page
To Next Page IconTo Next Page
To Previous Page IconTo Previous Page
To Previous Page IconTo Previous Page
Loading...
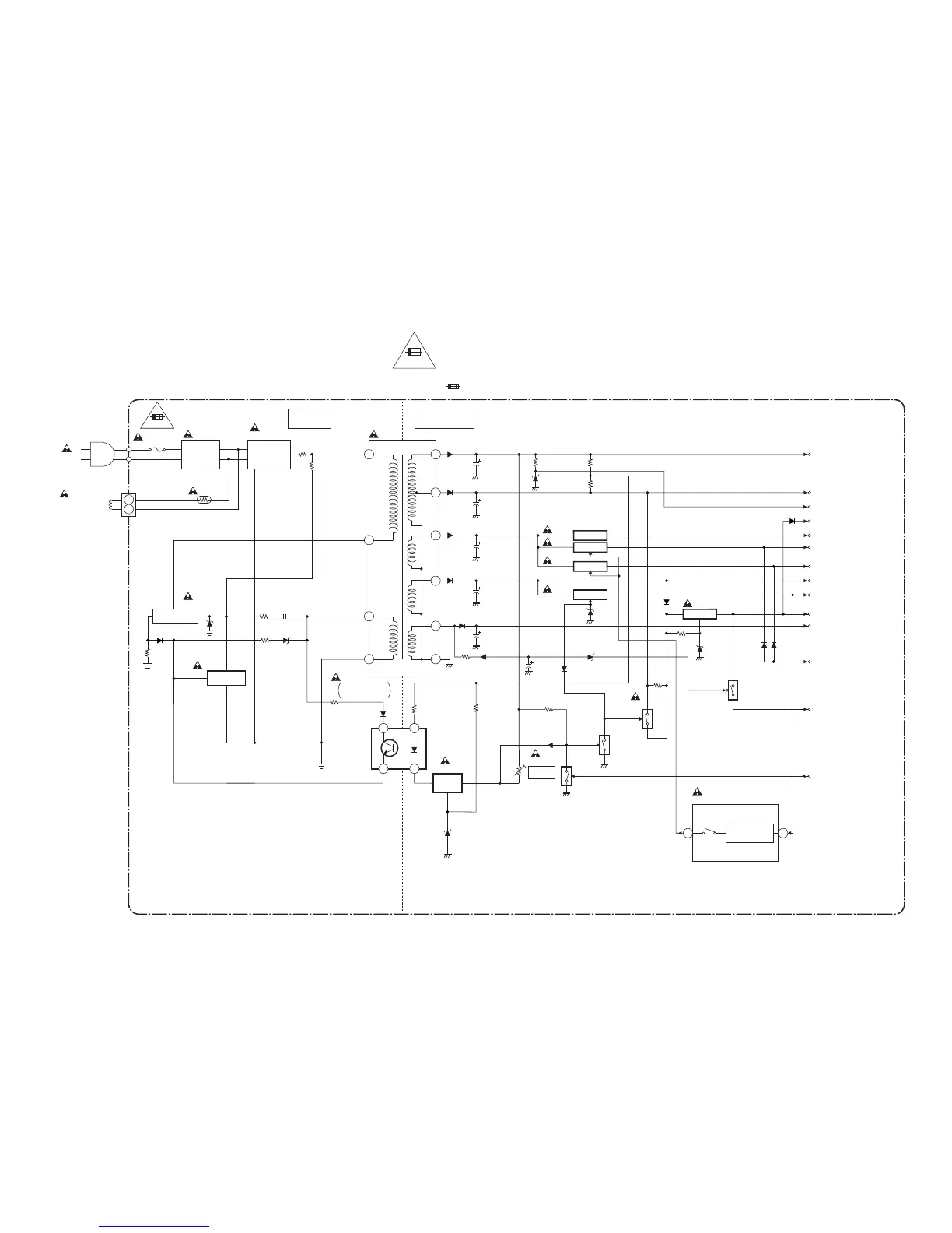
Power Supply Block Diagram
5
4
2
1
16
15
14
13
12
11
LINE
FILTER
BRIDGE
RECTIFIER
T601
IC601
ERROR
VOLTAGE DET
W601
F601
4A/125V
L601
D603 - D606
T5307BLP
SWITCHING
Q604
VR601
DEGAUSSING
COIL
CN601
Q601
+B ADJ.
FEED
BACK
LIMITER
Q602
PS601
4 1
3 2
HOT COLD
1-8-14
1-8-13
Q606
Q605
Q607
DG601
AL+33V
P-ON+5V
MAIN CBA
NOTE :
The voltage for parts in hot circuit is measured using
hot GND as a common terminal.
CAUTION !
Fixed voltage power supply circuit is used in this unit.
If Main Fuse (F601) is blown, check to see that all components in the power supply
circuit are not defective before you connect the AC plug to the AC power supply.
Otherwise it may cause some components in the power supply circuit to fail.
4A/125V
TIMER+5V
P-DOWN
(TO PIN84 OF IC201)
P-ON-ON
P-ON+5V
P-ON+5V
P-ON+8V
AL+12V
AL+12V
AL+5V
P-SAFETY2
(TO PIN3 OF IC201)
P-ON-H
(FROM PIN31 OF IC201)
+5V REG.
+5V REG.
+5V REG.
+5V REG.
+8V REG.
IC602
Q608
Q611
Q610
Q609
CAUTION
FOR CONTINUED PROTECTION AGAINST FIRE HAZARD,
REPLACE ONLY WITH THE SAME TYPE FUSE.
ATTENTION : POUR UNE PROTECTION CONTINUE LES RISQES
D'INCELE N'UTILISER QUE DES FUSIBLE DE MEMO TYPE.
RISK OF FIRE-REPLACE FUSE AS MARKED.
"This symbol means fast operating fuse."
"Ce symbole reprèsente un fusible à fusion rapide."
4A/125V
Q612
+5.7V
REGULATOR
IC301
4449
+B
DEF+B
HOT CIRCUIT. BE CAREFUL.

Other manuals for Sylvania SRC2213

Related product manuals