EasyManua.ls Logo

Technics RS-BX828 - Page 26

Technics RS-BX828
39 pages
Print Icon
To Next Page IconTo Next Page
To Next Page IconTo Next Page
To Previous Page IconTo Previous Page
To Previous Page IconTo Previous Page
Loading...
20
21
22
23
24
25
26
27
28
29
K
|
CAPSTAN
Bru
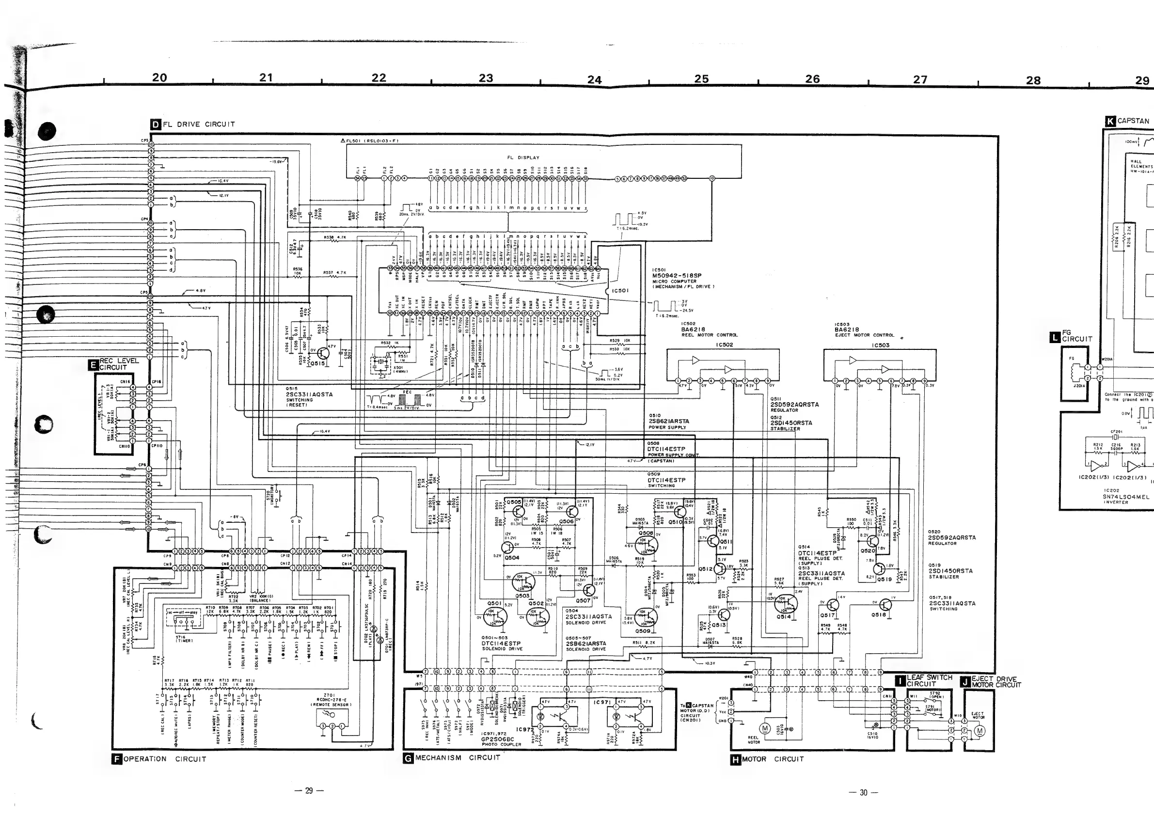
orive
circuit
AFLS5OI
(RSLOIO3-F)
FL
DISPLAY
ELEMENTS
HW-101a-F
j
kil
mnopaqarstuvwx
+2
48V
i
av
abedeaefghi
20ms.
2V/DIV.
T=6.2msec.
aobcdefghijk
|
R216
2.2K
R206
2.2K
1cSOl
M50942-518SP
MICRO
COMPUTER
(MECHANISM
/FL
DRIVE
)
ae
3
OV
~24.5¥
T26.2msec.
1cso2
1C503
BA6G2!18
BA6G218
FG
REEL
MOTOR
CONTROL
EJECT
MOTOR
CONTROL
|
Wicircuit
ic502
1c503
>
[>
>
>
>
O-O-G-O9-O
0-00-00
R537 4.7K
L
L
L
!
OG)
!
CYOYCO)C)@)i
|
el
|
—SSY
Iie
cates
eee
eee
aed
Ree
ee
C506
6.3Vv47
CSOT
25v47
(~)
a
=
vo
R335
F—
10K
RSS!
10K
E
REC
LEVEL
CIRCUIT
i
SIV
74.3V
Ov
‘ov
ov
7.8v
[0.3¥
0.3
g
ens
z
i]
a
Co
the
IC201@)
:
3
58
conana
Wr”
i
ast
ri
grunge
i
FA
(RESET)
Cow
OL
2SD592AQRSTA
j
rt
T28.4msec.
Sms.
2V/DIV.
REGULATOR
oev|
MW
i
Pier
Ginn
PUT
a
en
asi2
ariasve
“|
88
{
2SB621ARSTA
2SD1450RSTA
ia
.
=
ieee
|
eee
ee
POWER
SUPPLY
STABILIZER
Paes
EEA
|
—————
ys
5
=3
De
ee)
Re
eS
ee
jee
ais
=e
0)
Se
aay
‘0508
OTCII4ESTP
|
f
POWER
SUPPLY
CON!
i
—=—)
NCPR
BS
T
PARE
RE
BU
RE
I
~
+
@509
1€202(1/3)
1C202(1/3)
:
=—2
pe
OTCII4ESTP
i
Ces
Se
SWITCHING
cs
ws
eee
fa
ee
ee
ee
SN74
LSO4MEL
aoa
2
"3
38
INVERTER
=
6}
sey
%
>
3
s
ab
ab
ee
a
o
Q520
2
2SD592AQRSTA
REGULATOR
=
O54
5
GQOIAIOWO
NEVES
OIE
DTCII4ESTP
crle
REEL
PLUSE
DET.
sv
cul2
(SUPPLY
1
(
asi9
a
2
DEM
OOOO
POII®
;
Ea
2SC3311AQSTA
aN
Sek
eeO
lA
SOnsTA
<a
as
waa)
<
R527
REEL
PLUSE
DET.
2VlQsig
28a
2
%z
8.
U8
#33
|
fe
rv
3t—z
(SUPPLY)
e
33
sl
3
seh
sf
a3
g#
R722
VR2
100K
(G)
.
0
Cc)
ag
-
28
7
517,518
Ea
3.3K
(BALANCE
} a
Q507
:
2SC33I1AQSTA
rd
g
Vv
SWITCHING
(eaesat
GL
ie
rere
ree
;
Srascsta
|
(GL)
-
!
3
5.8V
=
|
Yodo
|
@O}
204
WOf
wOP
gO}
OJ
mOF
Oy
—0
Bel
|
2
SOLENOID
DRIVE
ane
cans pada
ag
“porte
:
bE
bE Hs
bg
bs
8
bE
be
|
=@|
9509
Seay:
23
Sol
Sol
Bol
Sol
ol
Sol
Sol
Sol
=@|
3
;
g-
S716
i
£
ki
£
si
ft
ft
ft
8
Rebs
z.
0501~503
0508~507
ad
(TIMER)
zs
53
22:tintfF
s2|@72
OTCII4ESTP
2SB62IARSTA
ROLL
8.2K
sy
ee
¢_¢
3
Fe
EF
&
“|
|
gs
SOLENOID
ORIVE
SOLENOID
ORIVE
ae
fo
a
ee
ee
re
st
z
=
2
= zc
©
4
5
3
oe
ex
Me
ge
Ee
ee
Ske
N
a.7v
Be
s
2 3
?
7
:
TT
a
TO
YOY
CY
OL
TTY
YT
“GY
@
WO)
t
__®
ia
calscanganiy,
OO
tst—<“<—s~*«‘«té‘;~;*és
SP
ee
Pe
a
=
poate
aS
oa
oes
kp
ae
1
eae
SWITCH
|
France
ORIVE
SK
2
eK
nek
TOK
Lak
TK.
820,
-b-
mom
by
octnn
nnn
---dy--
SO
aRS
br
-th--d
CIRCUIT
MOTOR
CIRCUIT
:
ae
Ny
mgr
ean
AY
~~
NY
--
~~
=
fo
= =
Nhe
=
A=
=
ed
“-
$792
'
x4
d
d
Ot
w0y
0
6
=
CNH
wit
COPEN)
=
-2
Le
=
bE
be
=
}
aconc-278-€
T
0
\o
2
=[
hee
1c971
ary
Lend
(3)
9
Sof
Sof
Sol
Sof
Sof
o
(REMOTE
SENSOR)
\
Se
cna
N23
(')
(3)
(1)
(3)
tof
capstan
teal
[|
{a}
$791
i
i
i
pi
i
-
vi
ean,
Ose
MOTOR
(0.0)
J
vec
[estes
i
Zo
usron)
j
ee
oe S.
vae
sae
so
ge
gar
®
a
neuiy
@
.
G3)
‘wik
eserves
ae
ae
ee
aeies
tan
ineh
es
r
(eN201)
ono
O)
Pap
ee
G3)
g
i
2
goof
og
=
OOH
aE
BE
RE
a2
28
1c972
®
On
OW)
OO
Yog
go
oe
6G
eon
=
5
OI
«
510
=
#
-3
#
2
&
#2
5
3
-
=
les7t,s72
Zo
Sy
REEL
vevio
‘oO
8
f5.
3
3
Se
GP2S06BC
5S
BS
Reet
2
22
5
8
7
=
-
PHOTO
COUPLER
7
Gdloreration
circuit
[ejecHanism
ciRcuIT
Pmotor
circuit
—29-
30—

Related product manuals