EasyManua.ls Logo

Technics SU-VX800 - SCHEMATICS - Page 21

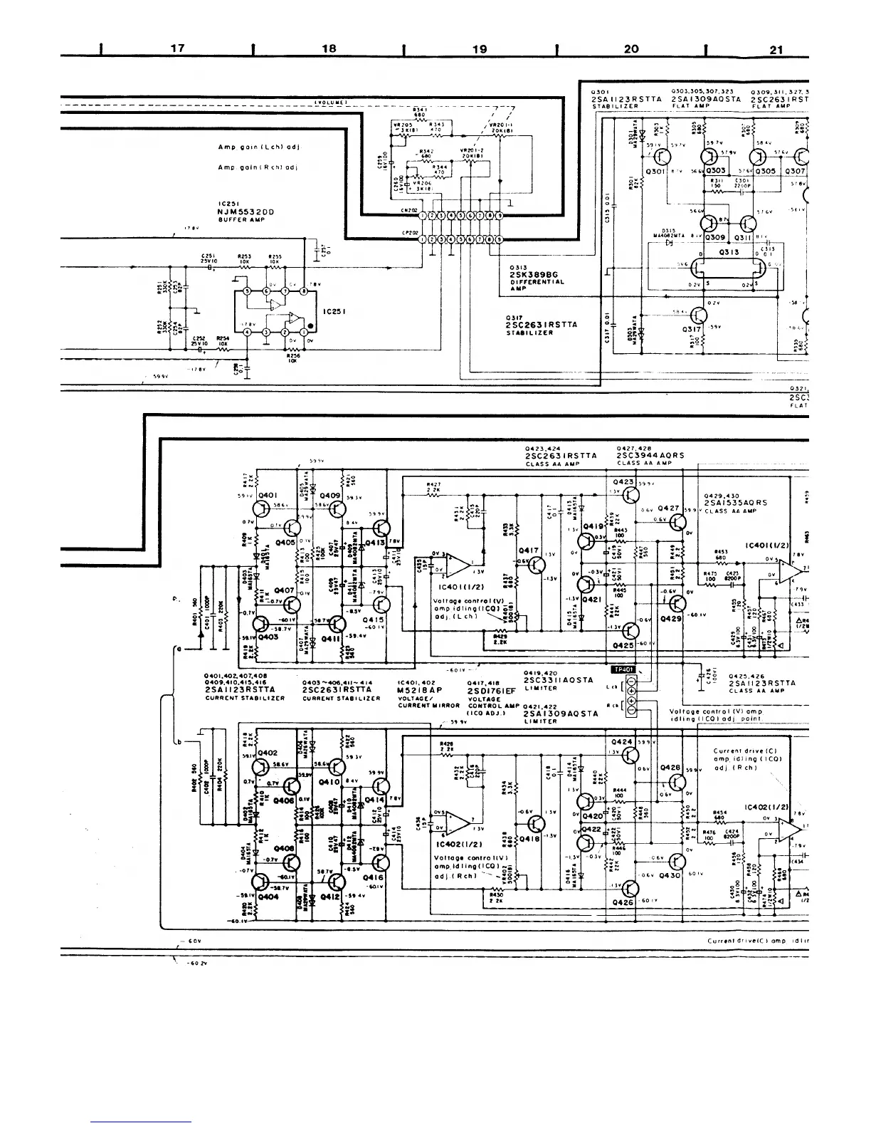
Technics SU-VX800 - SCHEMATICS
26 pages
Print Icon
To Next Page IconTo Next Page
To Next Page IconTo Next Page
To Previous Page IconTo Previous Page
To Previous Page IconTo Previous Page
Loading...

Related product manuals