EasyManua.ls Logo

Tektronix 2213 - Page 180

Tektronix 2213
224 pages
Print Icon
To Next Page IconTo Next Page
To Next Page IconTo Next Page
To Previous Page IconTo Previous Page
To Previous Page IconTo Previous Page
Loading...
~
Γ1
ο4
β
;I-01
1f
ε
3
ια
2,
-
τω
μ
kν
ι
υ
G
ωαα
+5
ν
f
.-I
.
22-
F
45
Υ
C604
Ια
Ι
ρ
.
1A7F
y
F
~
ω
6
α
4
CO
MP
O
NEN
T
NU
M
BER
E
XA
MPLE
UG03~
Τ
4
F74
74
G
55/
74
ο
,
7
R(.00
Ι
2Κ
©
Static
Sensitive
Devices
See
M
aintenance
Section
Component
N
um
ber
Assem
bly
ι
ι
Sch
ematic
Φε
b
Number
Subassembly
N
umber (
ίΙ υτ
ed
)
N
umber
C
h
arms-mounte
d
εα
m
φπ
eπ
i,
h
ave
no Asembly Number
φ
efia-see
end
of
R
eplacea
b
le
Dectncal
Pam
U
τ t
.
Ν
UMER
ΛL
ΛΝ
DLETTERAT
SIGNAL
LINESTOOR
FROM
OTHER
DIAGRAMS
INDICATES
ΤΗΕ
GRID
COORDINATE
ON
MOTHER
SCHEMATIC
(FOR
EXAMPLE
:
4E)
+5
V0
6/
Ο
+S
V
Ο
.
f-
F
Ι
4
/4r
~
-i
β
G23
680 5
γγρ
R
ΕΤ
R
λ
C
Ε
-8
.6
V
R
601
/
ΟΟ
F
Ψ
R
658
-[
5Κ
0
Ε
7
τιαπε
3
7
P7055
4-
R657
5
.6
Κ
S
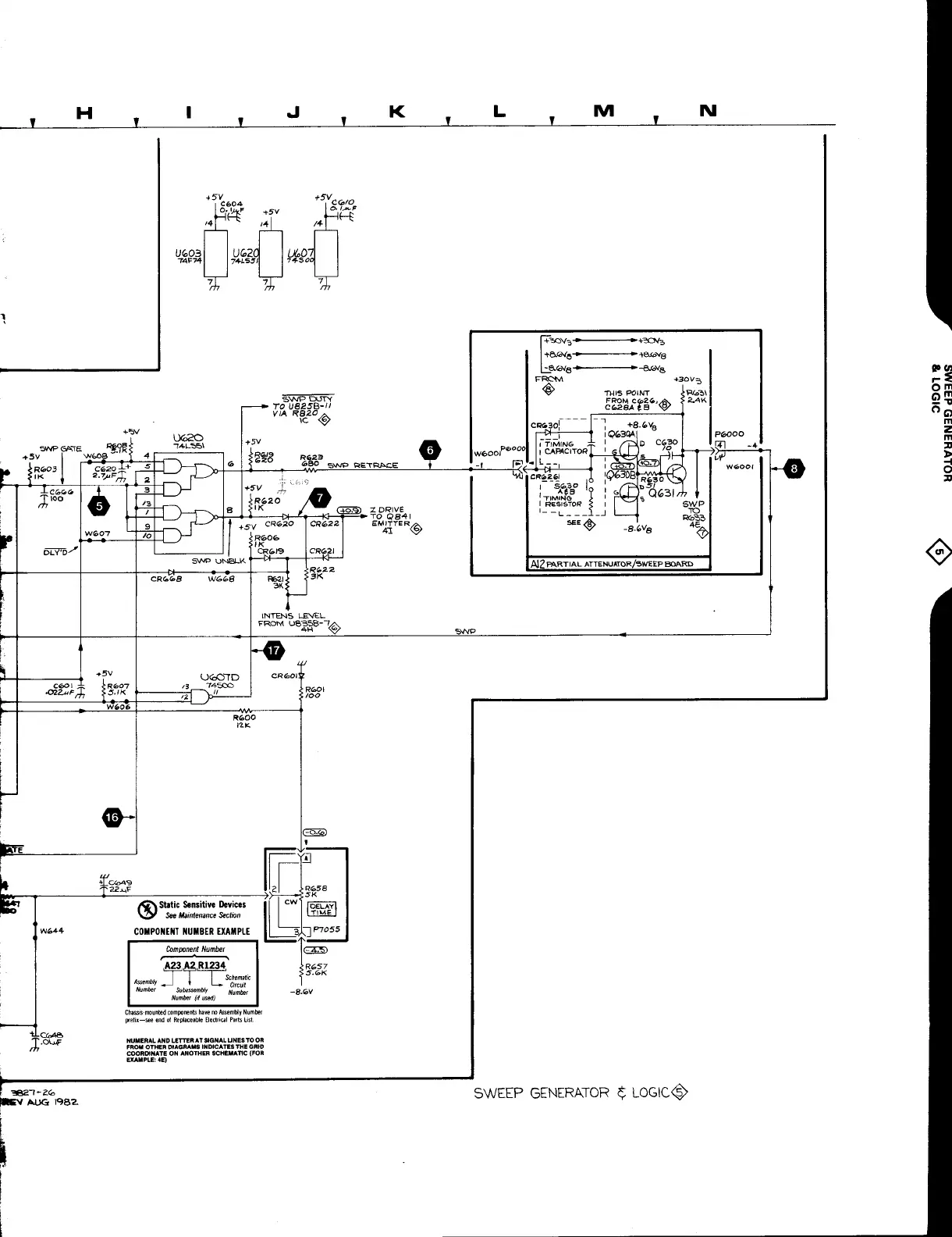
WEEP
G
ENE
R
ATO
R
~
L
OGICQ~

Other manuals for Tektronix 2213

Related product manuals