EasyManua.ls Logo

Tektronix 2213 - Page 30

Tektronix 2213
224 pages
Print Icon
To Next Page IconTo Next Page
To Next Page IconTo Next Page
To Previous Page IconTo Previous Page
To Previous Page IconTo Previous Page
Loading...
T
h
eory
of
O
p
eratio
n
-2213
Service
CH
1
AND
CH
1
AND
C
H
1+
CN
1
0R
Χ
"
~
C
H 2
CH
1
CH
2
CH 1- VERT
I
CAL
S
IG
+
ΛΤΤΕΝ
U
ΛΤΟ
RS
VERT
I
CAL
CH
2+
PREAMPS
CH2-
CHANNEL
S
WI
TCH
VERT
I
CAL
S
IG
-
C
H
2
CH
1
TR
I
G
AND
VERT
I
CAL
C
H
2
OR
Υ
Ο
C
H
2
TR
I
G
OUTPUT
1~7
CH
1
49
ΙΝ
7
CH
1
VERT
MODE
BOTH
CH
2
TR
I
GGER
Ο
SOURCE
VERT
I
CAL
CH
2
MODE
AM
A
LT
CHOP
+
ι
α
α
ύ
ύ
ά ά
VARIABLE
S
EC/DIV
ΧΥ
<
g
J
J
CAL
TIMING
S
W
I
TCH
Χ
Ι
<
C
RT
ά
<
V
87
θ
ω ω
Ο
8
υ
Ή
V
AR
HOLDOFF
AUTO
Ζ
ΙΝΤ
SOURCE
LI
NE
ΕΧΤ
TR
I
GGER
g
=_
X-AXIS
Χ
-AXIS
SIG
SI
G
AUTO
NORMAL
I
ΧΥ
IN
.
Ο
ΑΜΡ
L/
ΗΟ
R
ΙΖ
TV
FI
ELD
TR
IG
S
IG
ΗΟ
R
ΙΖ
\ /
AUTO
ΧΥ
ΧΥ
OUTPUT
ΗΟR
ΙΖ
ΕΧ
7
~~
BASE
LI
NE
I
NPUT
SWEEP
A
LT
SYNC
BEAM
F
IND
GENERATOR
7
Ο
D
LY
AND
Σ
-
ΑΧΙ
S
SWP
S
WP
HORIZONTAL
ΙΝΤΕΝ
S
L
OGIC
M
ODE
DLY'D
ι
~
&
U
ε
0
.2
αια
<
<
D
ELAY
1
θμα
TIME
θ
.5
μα
lip
ΜΙΗ
.
Τ
1
PL
1
ER
P
ROBE
C
RT
ANODE
.
ΛDJ
UST
Ζ
-DR
I
VE
SW
Ρ
DUTY
Σ
-DRIVE
P
OWER
FOCUS
ΙΝΤΕΝ
S
LEVEL
A
UTOINTENSITY
AND
Z-AXIS
ΙΝΤΕΝ
S
SUPPLY
PROBE
INTENSITY
-
_
ΛD
J
>
A
UTO
AND
CR7
I
NTENS
I
TY
-
Ο
CATHODE
BEAM
FI
ND
LI
NE
T
R
I
GGER
ν
L
γ
TO
A
LL
BLOCKS
3827-11
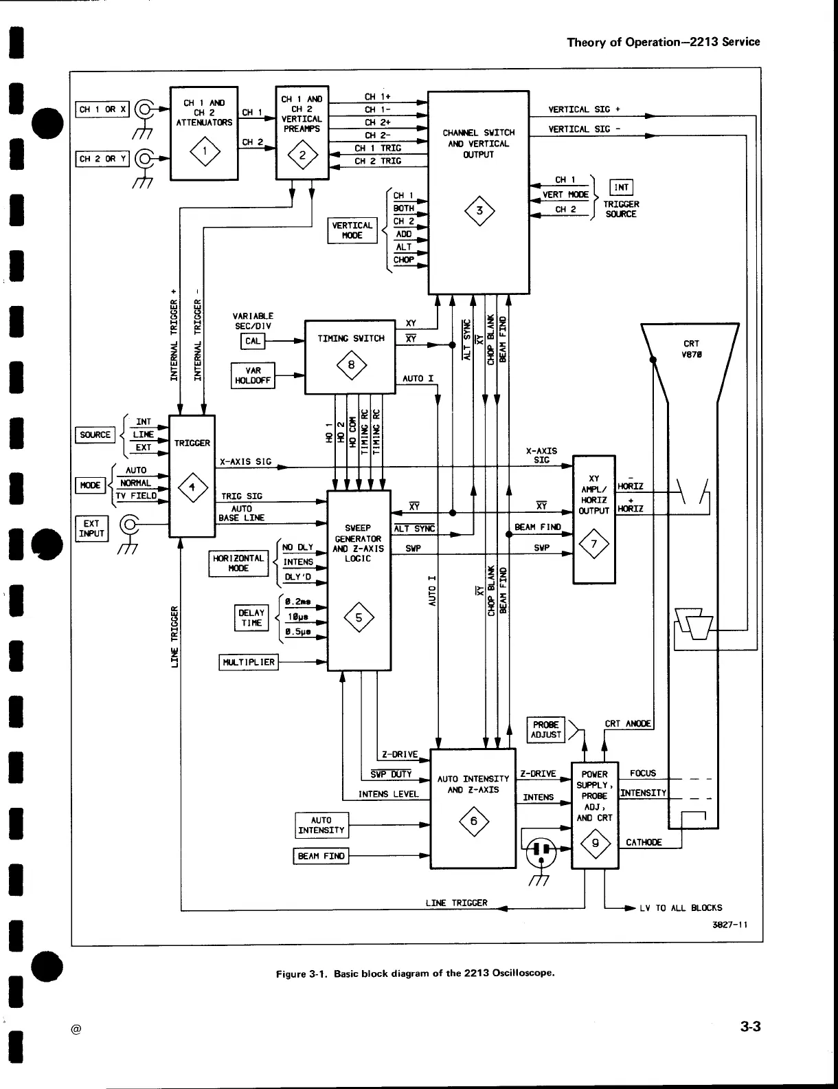
F
igure
3-1
.
B
asic
block
d
iagram
of
the
2213
Oscilloscope
.
'
@
3-3

Other manuals for Tektronix 2213

Related product manuals