EasyManua.ls Logo

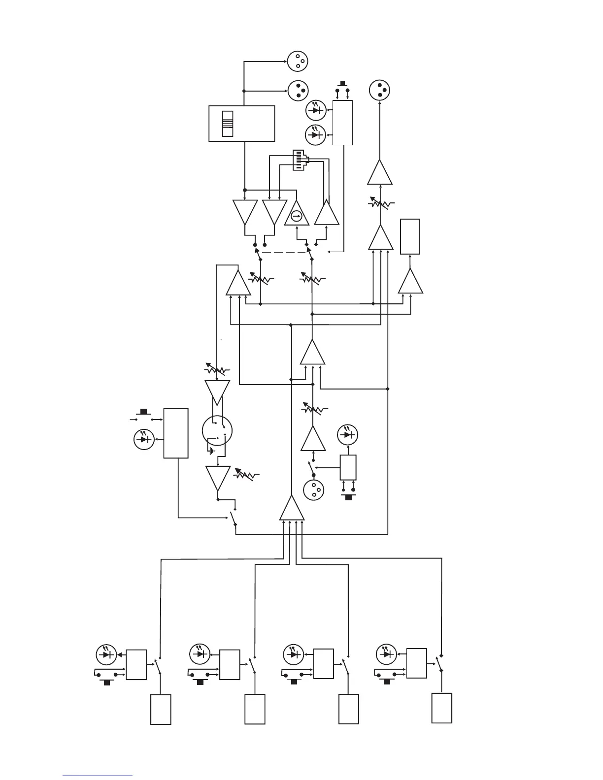
Telex RadioCom BTR-700 - BTR-700 Block Diagram

Telex RadioCom BTR-700
65 pages
Print Icon
To Next Page IconTo Next Page
To Next Page IconTo Next Page
To Previous Page IconTo Previous Page
To Previous Page IconTo Previous Page
Loading...
1-2
PORTABLE
STATION 1
CONNECT
RECEIVE
1
LOGIC
PORTABLE
STATION 2
CONNECT
LOGIC
RECEIVE
2
PORTABLE
STATION 3
CONNECT
LOGIC
RECEIVE
3
PORTABLE
STATION 4
CONNECT
RECEIVE
4
LOGIC
LOGIC
I/C
T
E
L
E
X
R
T
S
C
L
E
A
R
C
O
M
AUXILIARY
AUDIO
INPUT
XLR
FEMALE
ON/OFF
ON/O.M.
IN
INTERCOM
OUT
2 WIRE
INTERCOM
IN
RJ11
STYLE
4 WIRE
4 WIRE
2 WIRE
MALE
FEMALE
XLR
SELECT
LOGIC
INTERCOM
AUXILIARY
AUDIO
OUTPUT
XLR
MALE
OUT
TRANSMIT
MIC
GAIN
XLR
HEADSET
1
4
2
3
LOGIC
TALK
TALK
VOLUME
BTR-700 Block Diagram

Table of Contents

Other manuals for Telex RadioCom BTR-700

Related product manuals