EasyManua.ls Logo

Thunder Heart EA4250D - Page 21

Thunder Heart EA4250D
23 pages
Print Icon
To Next Page IconTo Next Page
To Next Page IconTo Next Page
To Previous Page IconTo Previous Page
To Previous Page IconTo Previous Page
Loading...
Thunder Heart Performance Corp. 615-672-8811 www.thunder-heart.com
EI4250
17
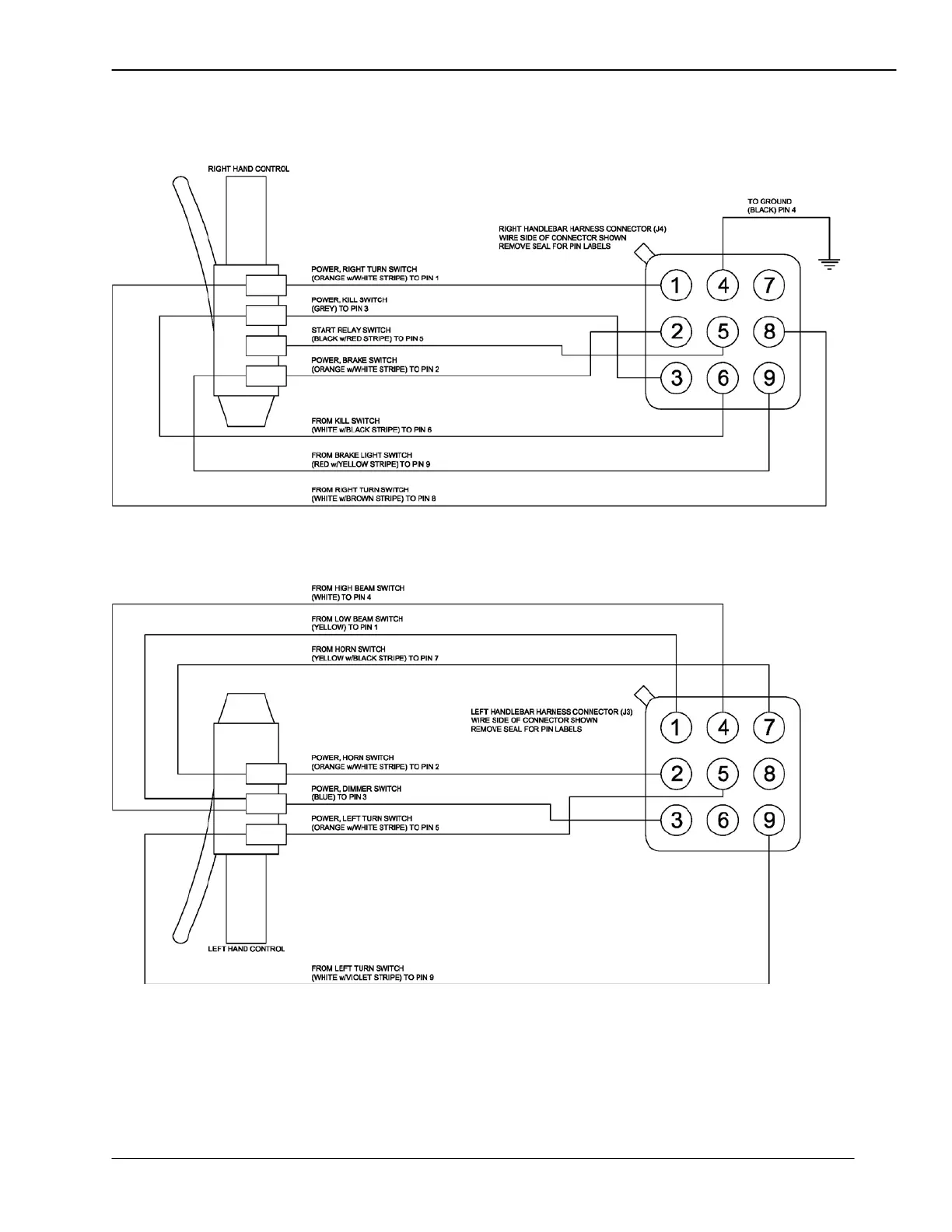
Figure 20—1996-2003 Hand Control Wiring Diagram (Full Diagnostics)
“Wire Side” of Connector Shown