EasyManua.ls Logo

Toa A-1031 - Connection Examples

Toa A-1031
8 pages
Print Icon
To Next Page IconTo Next Page
To Next Page IconTo Next Page
To Previous Page IconTo Previous Page
To Previous Page IconTo Previous Page
Loading...
5
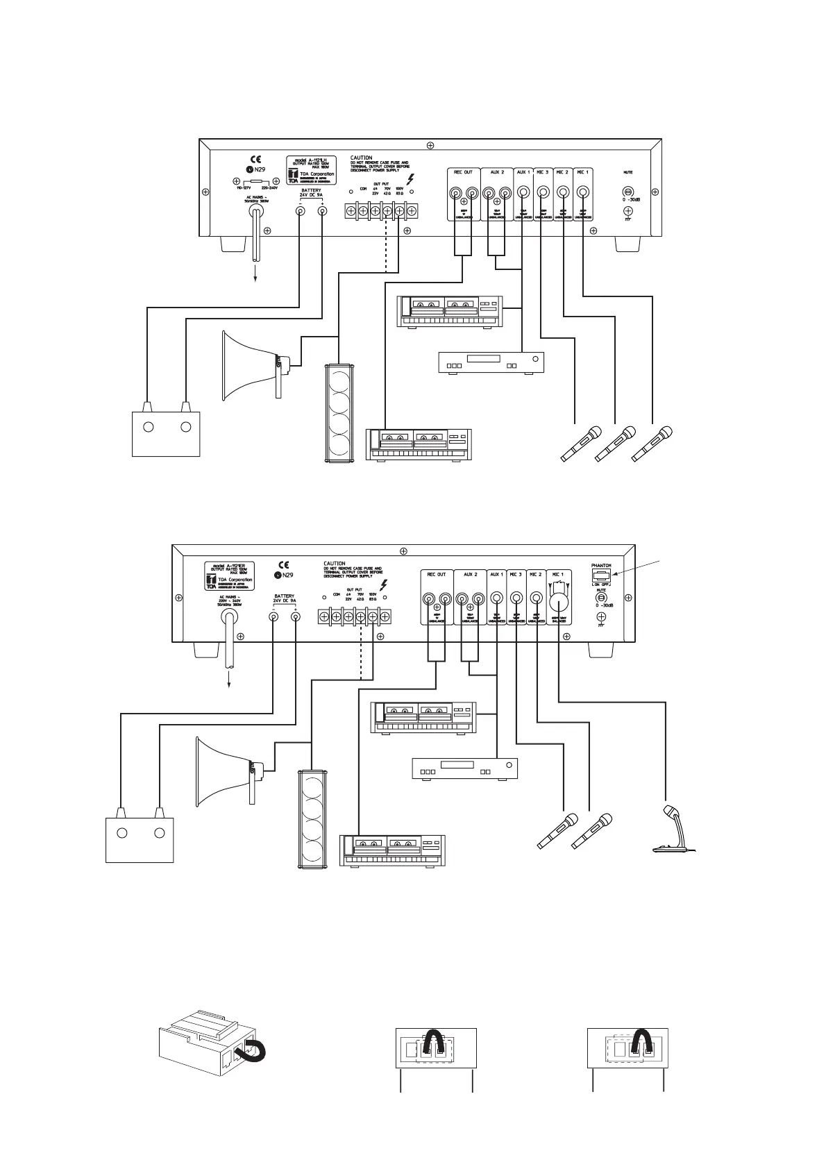
6. CONNECTION EXAMPLE
LH version
AC mains
+
-
12 V DC Battery (A-1031, A-1061)
24 V DC Battery (A-1121)
Horn speaker
Column speaker
Cassette tape recorder
Cassette tape player
or Radio tuner
Microphones (600 , unbalanced)
R and UK versions
AC mains
+
-
12 V DC Battery (A-1031, A-1061)
24 V DC Battery (A-1121)
Horn speaker
Column speaker
Cassette tape recorder
Cassette tape player
or Radio tuner
Microphones
(600 , unbalanced)
Microphone
(600 , balanced)
*1
*1 Phantom power switch (plug)
The setting position of this phantom plug switches on or off the phantom power to be supplied to MIC 1 input for
condenser microphones. Insert the plug in the position shown in Figure A to switch on the phantom power, and in the
position shown in Figure B to switch it off. The plug is set to the OFF position at the factory. Be sure to check the
microphone specifications when using the phantom power.
ON OFF
PHANTOM
ON OFF
PHANTOM
PHANTOM PLUG
Fig. A Fig. B

Related product manuals