EasyManua.ls Logo

TorcUP EP500 - Page 23

TorcUP EP500
38 pages
Print Icon
To Next Page IconTo Next Page
To Next Page IconTo Next Page
To Previous Page IconTo Previous Page
To Previous Page IconTo Previous Page
Loading...
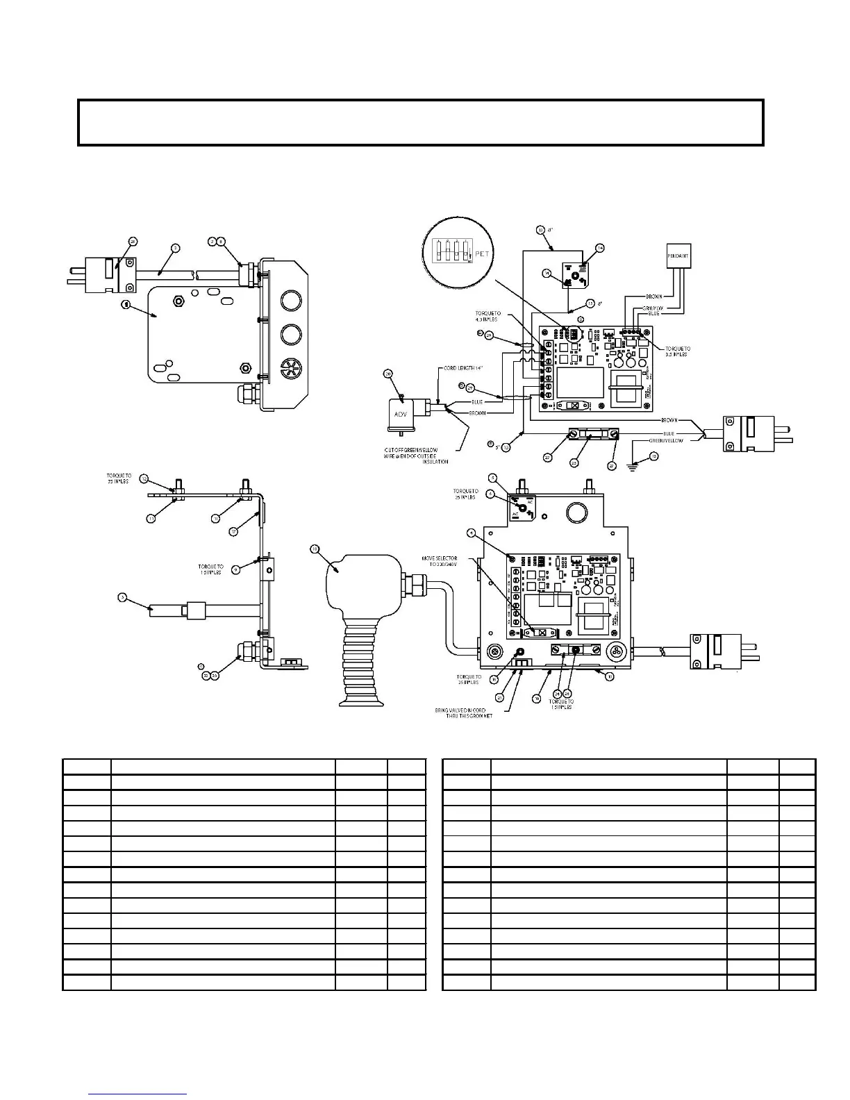
BRACKET SUB ASSEMBLY
(46289) BRACKET SUB ASM. 230V.
Bracket Sub
Assemblies
EP1000 Torque Wrench
Power Pump
PENDANT DECAL KIT (* = COMPONENTS) -- PART # 54489
ITEM # DESCRIPTION PART # QTY. ITEM # DESCRIPTION PART # QTY.
01 MOUNTING BRACKET 46233 1.00 15 RING TERMINAL 1/4" 69917 1.00
02 POWER CORD 14-3 IEC 69604R 72.00 16 SHCS #10-32X1/4" LG PLATED 45175 1.00
03 HOSE CLAMP 69235 1.00 17 GROMMET 7/8" HOLE 69855 1.00
04 CIRCUIT BOARD BASIC 46196 1.00 18 PART S-DS1042900 1.00
05 BRIDGE RECTIFIER 25A 68623 1.00 1.00
06 SHCS #10-32 X 1/2 66805 1.00 20 MOLDED DIN CONNECTOR W/ CORD 46327 1.00
07 FITTING,CORD L-TIGHT 68375 1.00 2
1 PUSH THRU BUSHING 46420 1.00
08 LOCKNUT 1/2 INCH 85510 1.00 1.00
09 MACHINE SCREW W/ LOCK WASH 46248 5.00 1.00
10 HOLE PLUG 7/8" 69652 2.00 24 FUSE HOLDER 30 AMP 46481 1.00
11 HHCS 1/4-20 X .75 PLT 65891 2.00 25 FUSE 25 AMP 46482 1.00
12 HEX NUT 1/4-20 PLATD 93849 2.00 26 SHCS #6-32 x 1/4 LONG 46506 1.00
13 WIRE #14 BLACK 68261B 2.00 27 SPADE TERMINAL 68116 2.00
14 QUICK DISCON. FLAG
BLUE 44491 2.00 28 PLUG 20 AMPS-250V 87093 1.00
23
EP1000
22/37

Related product manuals