EasyManua.ls Logo

Toro 74239 - Wiring Diagram

Toro 74239
56 pages
Print Icon
To Next Page IconTo Next Page
To Next Page IconTo Next Page
To Previous Page IconTo Previous Page
To Previous Page IconTo Previous Page
Loading...
51
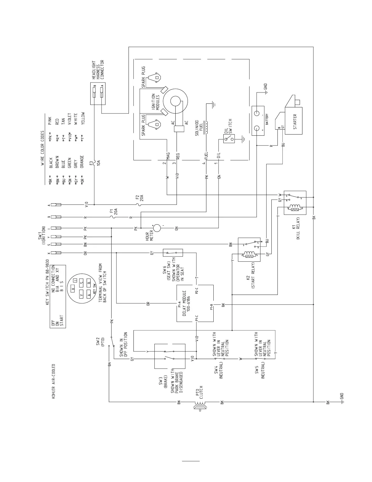
Wiring Diagram

Table of Contents

Related product manuals