EasyManua.ls Logo

Toro Groundsmaster 224 - Schematic

Toro Groundsmaster 224
352 pages
Print Icon
To Next Page IconTo Next Page
To Next Page IconTo Next Page
To Previous Page IconTo Previous Page
To Previous Page IconTo Previous Page
Loading...
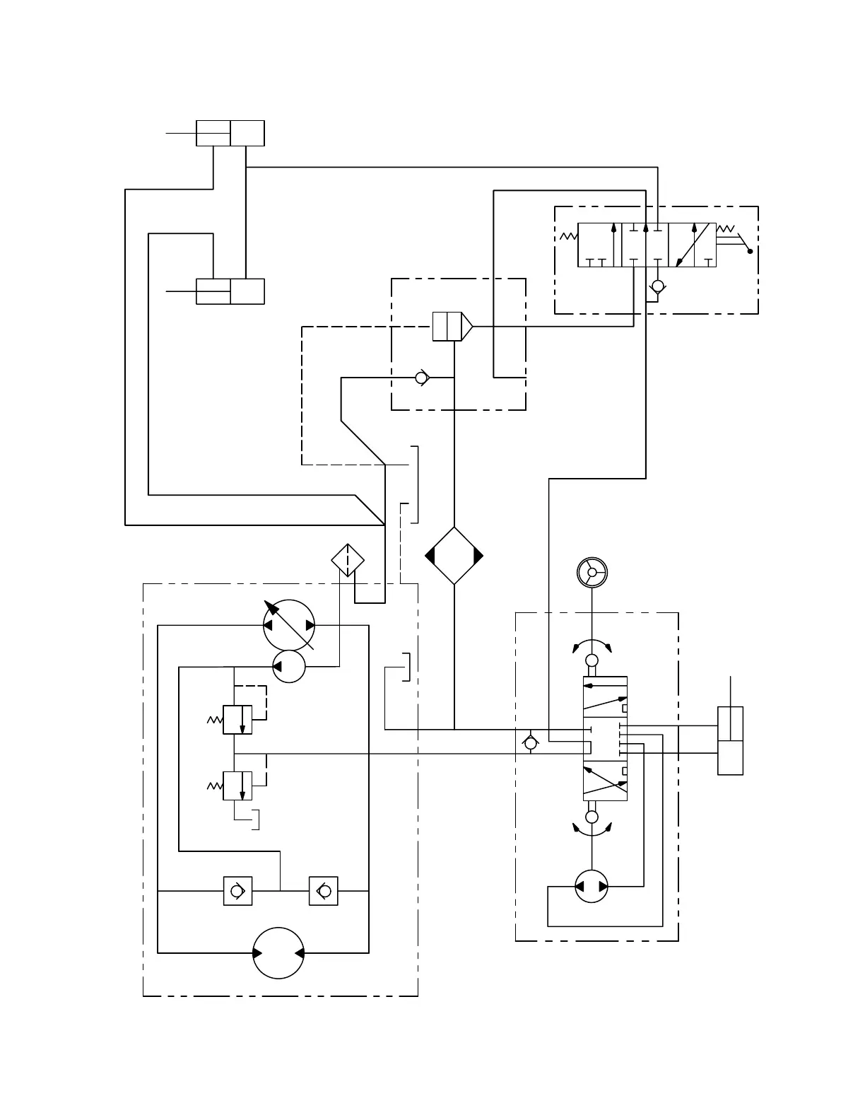
Groundsmaster 223–D
Page 15 – 3
Guardian 62 Recycler Cutting Unit
Schematic
STEERING CYLINDER
COUNTERBALANCE
MANIFOLD
4 GAL/MIN .3 CID
800
PSI
70–150
PSI
G1 P1
P2
S
BYP
OUT
CI
75
PSI
LC1
100
PSI
Rev. B
HYDROSTATIC TRANSMISSION & CHARGE PUMP
STEERING VALVE
OIL COOLER
LIFT CYLINDERS
LIFT VALVE

Table of Contents

Related product manuals