EasyManua.ls Logo

Toshiba MMY-MAP0804HT8P-E - Page 77

Toshiba MMY-MAP0804HT8P-E
323 pages
Print Icon
To Next Page IconTo Next Page
To Next Page IconTo Next Page
To Previous Page IconTo Previous Page
To Previous Page IconTo Previous Page
Loading...
– 76 –
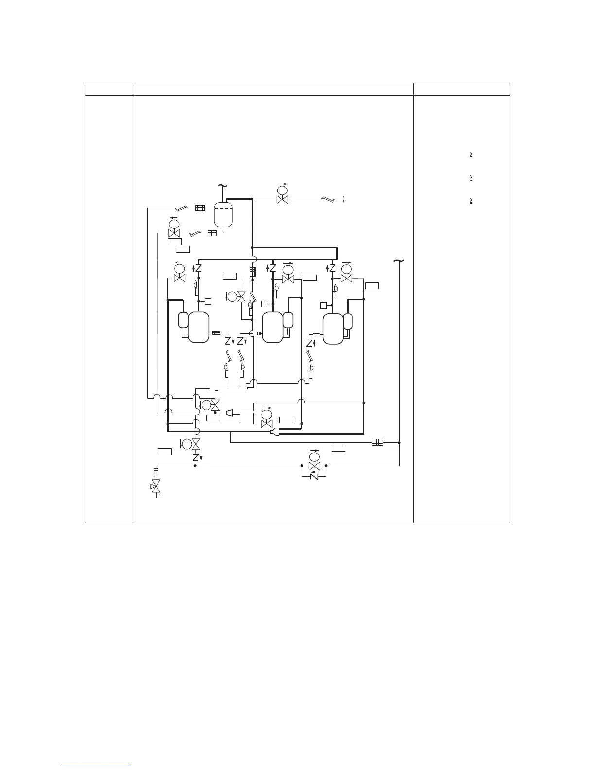
4. Oil level
detection
control
1)Judgment as to whether an optimum amount of oil is present in the compressor
cases is made on the basis of the temperature readings of sensors TK1 to TK5.
This control function is performed by the header unit and each follower unit
individually.
2)In concrete terms, judgment is based on the relationship between the temperature
measurements provided by TK1, TK2 or TK3, on the one hand, and those provided
by TK4 or TK5, on the other. If there is depletion, oil equalization control takes over.
3)This control function is performed whenever at least one compressor is in
operation.
Oil level detection takes
place regardless of the
number of compressors,
whether it be one, two or
three.
Rough guide for oil level
judgment
1) If TK1 - TK4 14 °C,
oil level of compressor 1
is optimum.
2) If TK2 - TK4 14 °C,
oil level of compressor 2
is optimum.
3) If TK3 - TK4 14 °C,
oil level of compressor 3
is optimum.
Item Description of operation, numerical data, and other information Remarks
(TD2)
(SV2)
(SV3D)
(TK2)
(SV3B)
(TK1)
(SV3A)
Check valve
Check valve
(TD1)
(TK4)
(SV3E)
(
TK5
)
(SV41)
(SV42)
Oil header
(TD3)
(SV43)
(TK3)
(SV3F)
(SV3C)
SV
SV
SV
SV
SV
SV
SV
SV
SV
SV
OFF
OFF
OFF
OFF
OFF
OFF
OFF
ON
ON
Oil separator
High
pressure
SW
High
pressure
SW
High
pressure
SW
Compressor
1
(inverter)
Compressor
2
(inverter)
Compressor
3
(inverter)
Balance pipe
Packed valve

Table of Contents

Related product manuals