EasyManua.ls Logo

Trane 2MCC05-C - Page 67

Trane 2MCC05-C
80 pages
Print Icon
To Next Page IconTo Next Page
To Next Page IconTo Next Page
To Previous Page IconTo Previous Page
To Previous Page IconTo Previous Page
Loading...
MS-SVN056C-EN 67
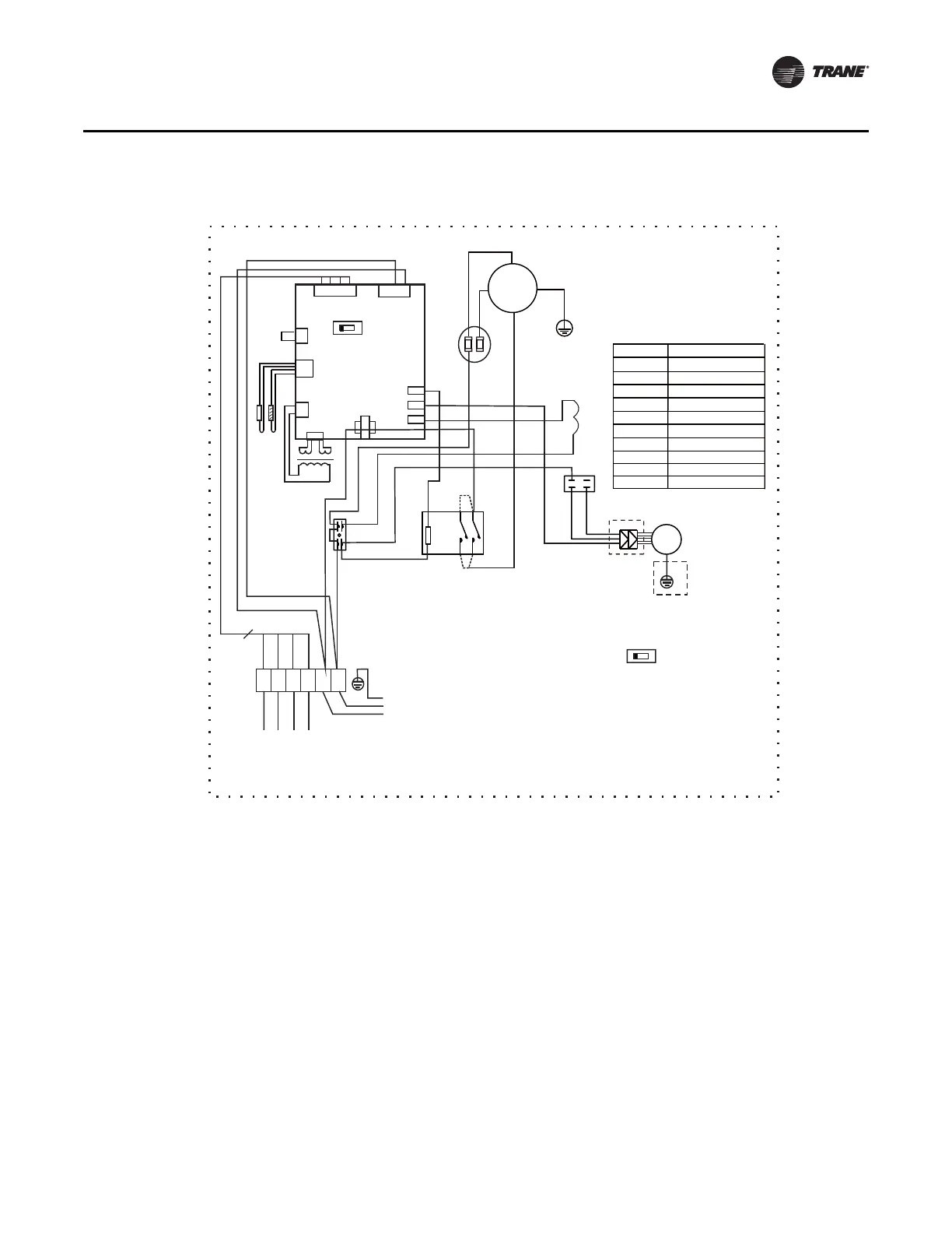
Wiring Diagrams
Outdoor Unit - Cooling Only/Heat Pump - 4TWK05-D (18, 24K) - 1 Phase
.0
$
$
B
B
B
B
)$1
<*
&203
&
6
5
&$3
<*
RED
WHITE
(or BLACK)
BLUE
BLACK

;7
6:
&7
75$16
&1
&1
BLACK
BLACK
BLACK
RED
&1
&1
&1
RED
&1
&1
&1
3&%
RED
POWER SUPPLY
TO INDOOR UNIT
&7
7
7
75$16
&$3&$3
)$1
32:(575$16)250(5
52207(03(5$785(
3,3(7(03(5$785(
&855(17'(7(&7
:,5,1* ',$*5$0
287'22581,7
&2'( 3$571$0(
287'225)$102725
&$3$&,725
&$3
&1
T4
.0
&217$&725
;7;7
7(50,1$/6
/1
$%&1
T3
24V
BLACK
6:
/1
$%&1
127,&()$&725<6(77,1*
69
BLUE
BROWN
RED
BLUE
BLUE
BLUE
Y/G
;7
BLACK
BLACK
BLACK
RED
4
C1 N1 V1 F1 L N
RED
RED

Related product manuals