EasyManua.ls Logo

Trane 2MCC05-C - Page 68

Trane 2MCC05-C
80 pages
Print Icon
To Next Page IconTo Next Page
To Next Page IconTo Next Page
To Previous Page IconTo Previous Page
To Previous Page IconTo Previous Page
Loading...
68 MS-SVN056C-EN
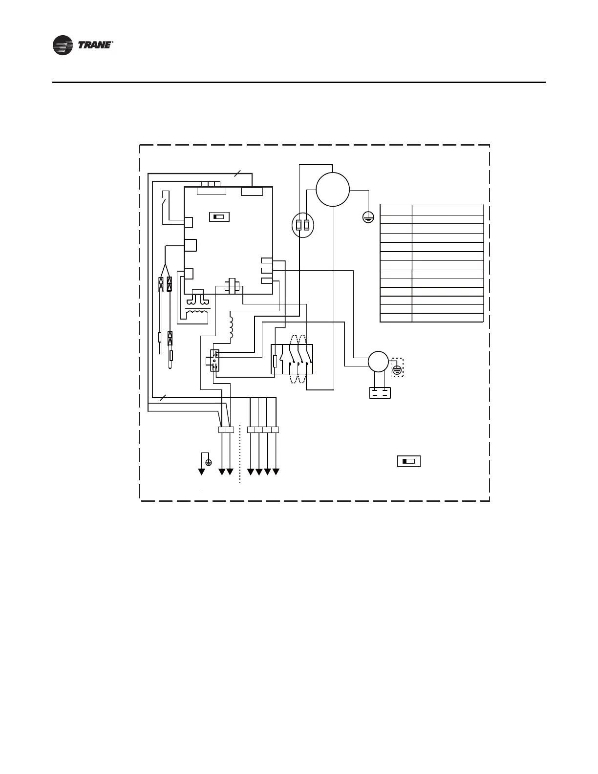
Wiring Diagrams
Outdoor Unit - Cooling Only/Heat Pump - 4TWK05-D (36K) - 1 Phase
.0
$


$
B
B
B
B
)$1
RED
&203
C
R
<*
RED


;7
6:
&7
75$16
&1
&1
BLACK
BLACK
BLACK
BLACK
RED
RED
&1
&1
&1
RED
BLUE
&1
&1
&1
3&%
;7
:,5,1*',$*5$0
287'22581,7
&$3
WHITE
&1
BLACK
XP2
XS2
.
5('
5('
/1
$%&1
T3
XS3XP3
XS4XP4
BLUE
T4
6:
/1
$%&1
NOTICE:FACTORY SETTING
BLUE
S.V
BLUE
BLACK
2
4
&7
;3;6
.
7
7
75$16
&$3
)$1
32:(575$16)250(5
3,3(7(03(5$785(5(6,6725
&855(17'(7(&7
&211(&7256
LOW PRESS SWITCH/SHORTING STUB
&2'(
3$571$0(
287'225)$102725
&$3$&,725
;7 :$<7(50,1$/
.0
&217$&725
69
:$<9$/9(
;7
7(50,1$/
52207(03(5$785(5(6,6725
~
RED RED
RED RED
6
&$3
BLACK
BLACK
BLUE
(WHITE)
BLACK
BLUE
RED
%52:1
9
1
& )
72,1'225
/
1
<*
7232:(5

Related product manuals