EasyManua.ls Logo

Trane 2MCC05-C - Page 72

Trane 2MCC05-C
80 pages
Print Icon
To Next Page IconTo Next Page
To Next Page IconTo Next Page
To Previous Page IconTo Previous Page
To Previous Page IconTo Previous Page
Loading...
72 MS-SVN056C-EN
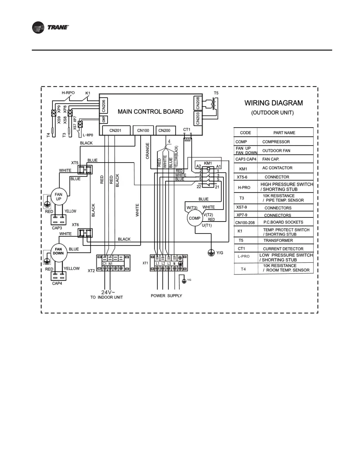
Wiring Diagrams
Outdoor Unit - Cooling Only - 4TTK05-D (48K) - 3 Phase

Related product manuals