EasyManua.ls Logo

Trane 5TWR5 - Page 25

Trane 5TWR5
32 pages
Print Icon
To Next Page IconTo Next Page
To Next Page IconTo Next Page
To Previous Page IconTo Previous Page
To Previous Page IconTo Previous Page
Loading...
18-BC118D1-1A-EN 25
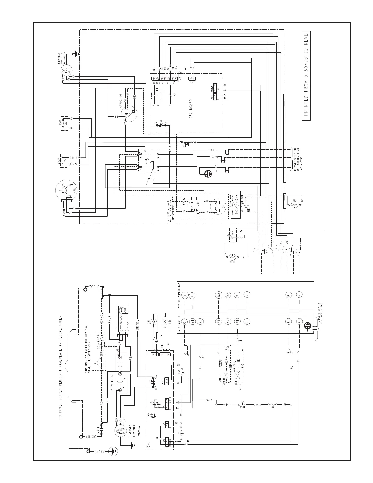
Wiring Diagram - 042A, 048A & 060A Models

Related product manuals