EasyManua.ls Logo

Trane CCAF - Page 33

Trane CCAF
40 pages
Print Icon
To Next Page IconTo Next Page
To Next Page IconTo Next Page
To Previous Page IconTo Previous Page
To Previous Page IconTo Previous Page
Loading...
33
CG-PRC012-EN
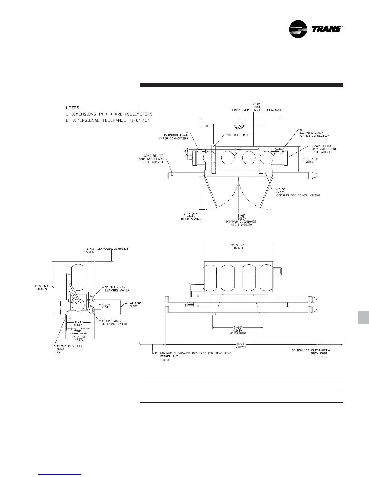
CGWF 40-50 Ton
Size A B C D E
40 Ton 2 1/2" 1'-3 3/4" 6'-5 1/2" 1'-4 1/4" 4 3/8"
(64) (400) (1968) (413) (111)
50 Ton 3" 1'-3 1/2" 6'-5" 1'-6 1/8" 2 1/2"
(76) (394) (1956) (480) (64)
Notes:
1. Dimensions in ( ) are in millimeters.
2. Dimensional tolerance ± 1/4” (6.4).
3. These dimensions for left hand condenser connections.
Dimensional
Data

Other manuals for Trane CCAF

Related product manuals