EasyManua.ls Logo

Trane CCUF - Refrigerant Scheme Diagram

Trane CCUF
53 pages
Print Icon
To Next Page IconTo Next Page
To Next Page IconTo Next Page
To Previous Page IconTo Previous Page
To Previous Page IconTo Previous Page
Loading...
Page 32
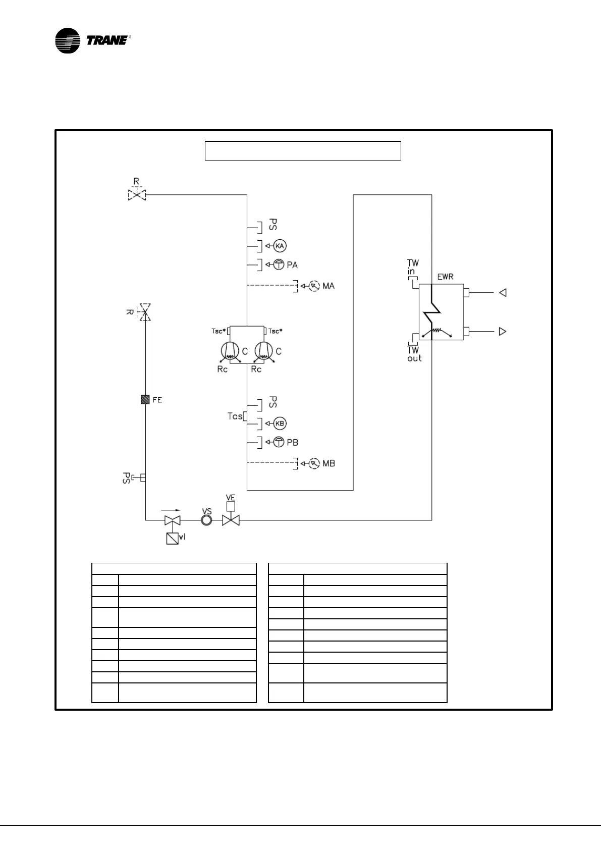
8 REFRIGERANT SCHEME
IMPORTANT:
Shut-off valves (aiming to avoid the refrigerant in the liquid line reaching dangerous pressure values
due to direct sun irradiation) featured in the refrigerant scheme above are optional.
If they are installed remotely by the customer the above scheme must be complied with concerning their position
INDEX
C
COMPRESSOR
PA
HIGH PRESSURE SWITCH
PB
LOW PRESSURE SWITCH
RC
COMPRESSOR CARTER
HEATER
MA
HIGH PRESSURE GAUGE
MB
LOW PRESSURE GAUGE
PS
SERVICE VALVE
VS
SIGHT GLASS
R
SHUT-OFF VALVE (OPTIONAL)
Tsc
DISCHARGE TEMPERATURE
PROBE
INDEX
Tas
SUCTION TEMPERATURE PROBE
VI
SOLENOID VALVE
VE
ELECTRONIC EXPANSION VALVE
EWR
EVAPORATOR
VA
SAFETY VALVE
FE
DRIER FILTER
KA
HIGH PRESSURE TRANSDUCER
KB
LOW PRESSURE TRANSDUCER
TW in
INLET WATER TEMPERATURE
PROBE
TW
out
OUTLET WATER TEMPERATURE
PROBE
Figure 19
REFRIGERANT= R410a

Related product manuals