EasyManua.ls Logo

TriangleTube Delta - Page 27

Default Icon
64 pages
Print Icon
To Next Page IconTo Next Page
To Next Page IconTo Next Page
To Previous Page IconTo Previous Page
To Previous Page IconTo Previous Page
Loading...
21
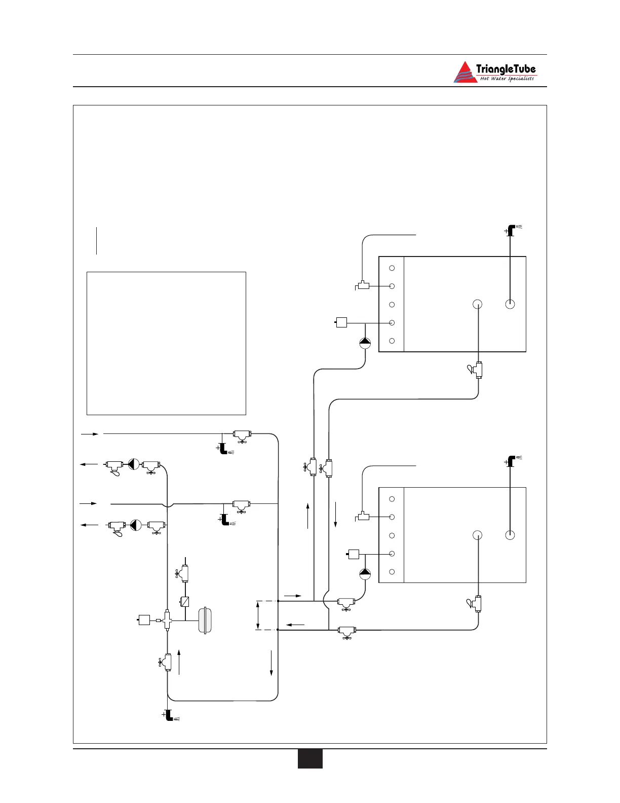
Primary Piping
8
9
Cold
Water
Fill
9
5
5
3
6
7
4
9
9
4
4
12
12
9
9
9
9
3
5
1
1
2
4
9
9
3
5
2
4
Note
2 & 3
12
12
1. Modulating Delta
2. Pressure Relief Valve
3. Automatic Air Vent
4. Drain/Purge Valve
5. Circulator
6. Air Separator
7. Expansion Tank - Diaphragm
8. Automatic Fill Valve
9. Isolation Valve
10. Zone Valve
11. Bypass Valve
12. Flow Check Valve
Notes:
1. Install a minimum of 12
straight pipe diameters
upstream of all circula-
tors.
2. Install closely spaced
tees a maximum of 4
pipe diameters center to
center
3. Install a minimum of 6
straight pipe diameters
upstream and down
stream of closely spaced
tees.
Fig. 10: Primary Piping - Zoning with Circulators - Multiple Appliances

Table of Contents

Related product manuals