EasyManua.ls Logo

TTI QL564 - Circuit Diagrams

Default Icon
48 pages
Print Icon
To Next Page IconTo Next Page
To Next Page IconTo Next Page
To Previous Page IconTo Previous Page
To Previous Page IconTo Previous Page
Loading...
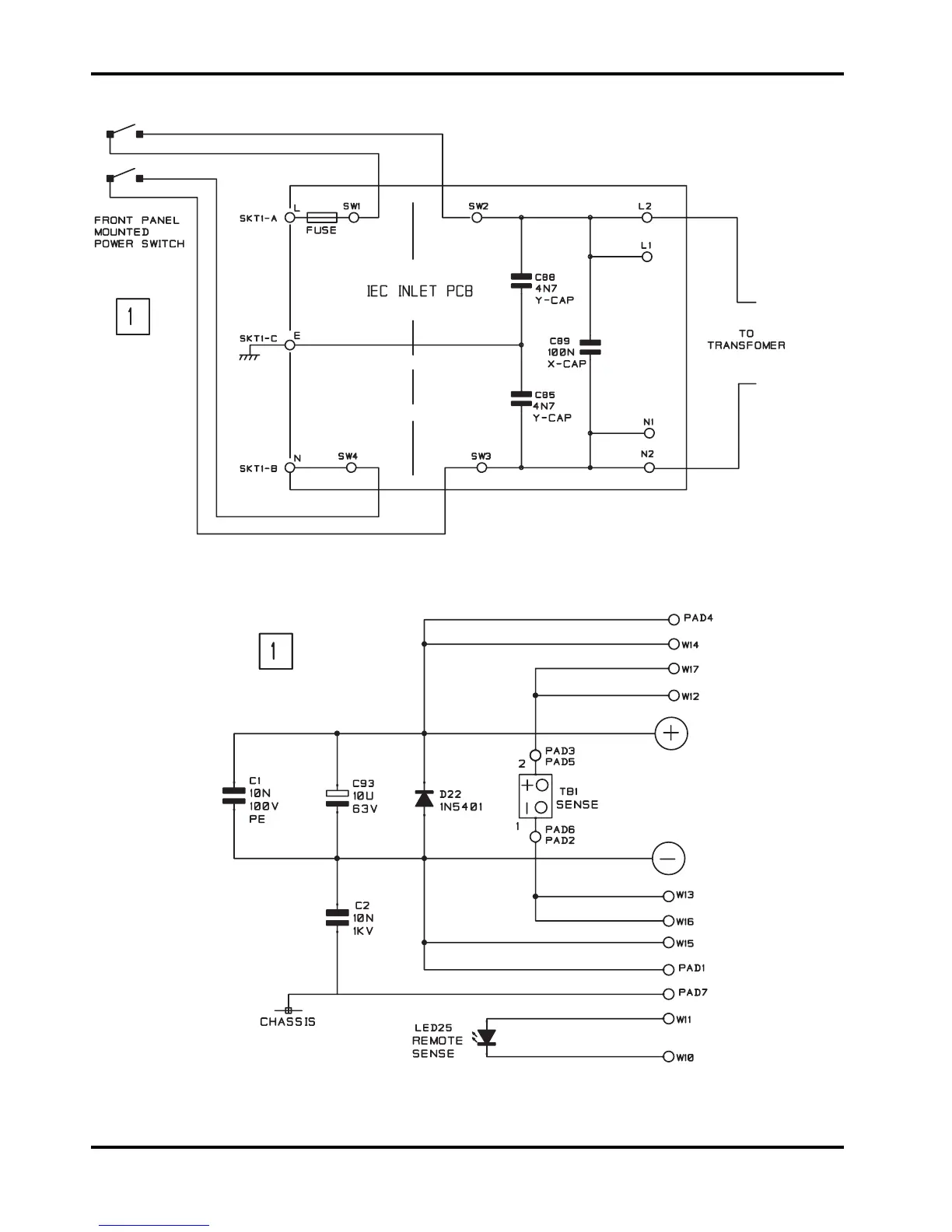
Circuit Diagrams
AC Supply Connection Pcb
Main Output Front Panel
Terminal Pcb
38

Related product manuals