EasyManua.ls Logo

Universal Atomic 4 - Electrical Systems Overview

Universal Atomic 4
25 pages
Print Icon
To Next Page IconTo Next Page
To Next Page IconTo Next Page
To Previous Page IconTo Previous Page
To Previous Page IconTo Previous Page
Loading...
depth gauge. NOTE: Do not bend, twist or apply pressure on the float bodies.
With bowl cover assembly in an inverted position, viewed from free end of float, the float bodies must be
centered and at right angles to the machined surface. The float setting is measured from the machine surface
(no gasket) of cover to top side of flat bodies at highest point.
Bending Float Lever. To increase or decrease distance between float body and machined surface use long
nosed pliers and bend lever close to float body. NOTE: Replace with new float if position is off more than
1/16".
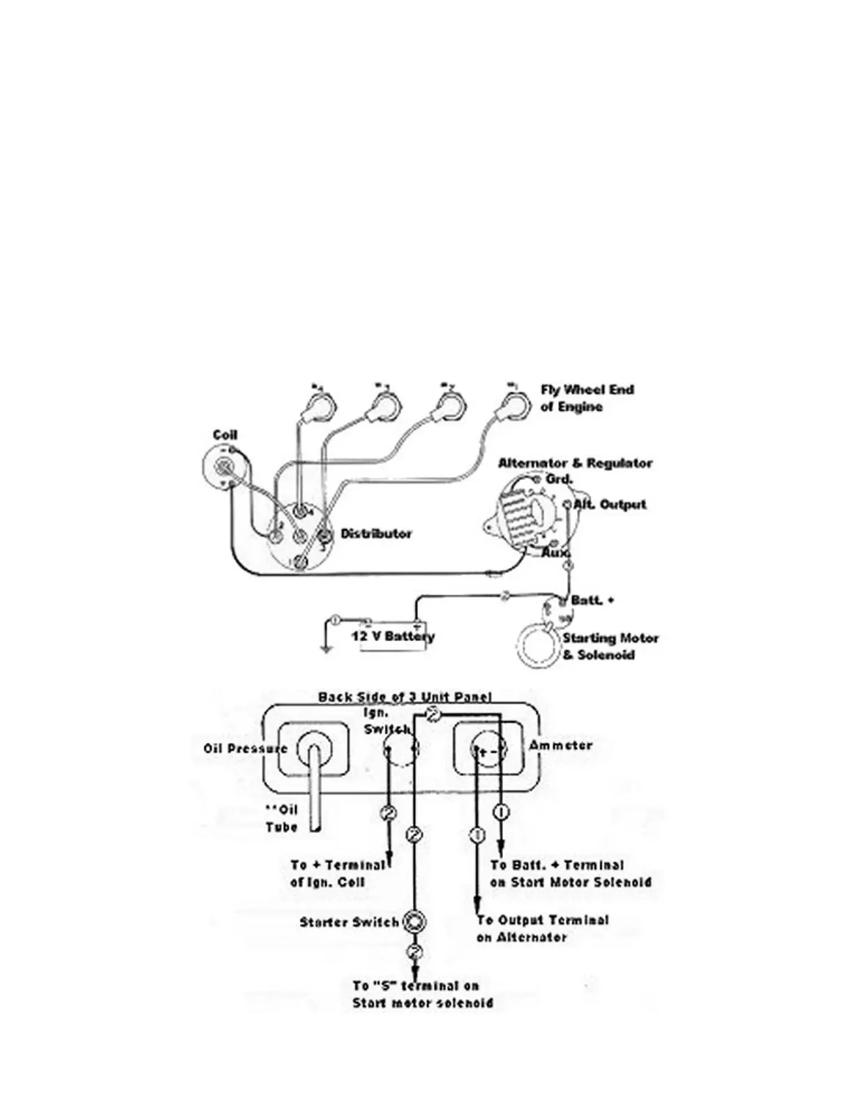
ELECTRICAL SYSTEMS

Related product manuals