EasyManua.ls Logo

UTICA BOILERS DVB-50 - Page 15

UTICA BOILERS DVB-50
28 pages
Print Icon
To Next Page IconTo Next Page
To Next Page IconTo Next Page
To Previous Page IconTo Previous Page
To Previous Page IconTo Previous Page
Loading...
15
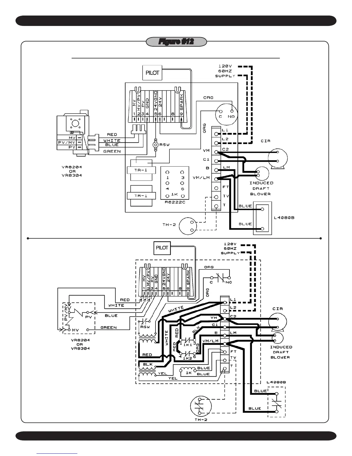
HOT WATER CONTROL AND INTERMITTENT IGNITION WIRING
PILOT
PILOT
ELECTRICAL WIRING
Figure #12

Related product manuals