EasyManua.ls Logo

V2 GOLD400D Series - Page 89

V2 GOLD400D Series
Print Icon
To Next Page IconTo Next Page
To Next Page IconTo Next Page
To Previous Page IconTo Previous Page
To Previous Page IconTo Previous Page
Loading...
ESPAÑOL
87
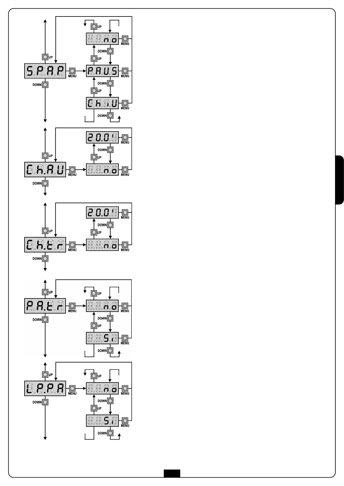
S
tart peatonal en apertura parcial
Este menú permite establecer el comportamiento del cuadro si se recibe
un comando de Start Peatonal durante la fase de apertura parcial.
PAUS La puerta se para y entra en pausa
ChiU La puerta se vuelve a cerrar inmediatamente
no La puerta continua a abrirse (el comando no viene sentido)
ATENCION: Un comando de Start recibido en cualquier fase
de la apertura parcial provoca una apertura total; sin embargo,
u
n comando de Start Peatonal durante una apertura total no
viene sentido.
Cierre automático
En el funcionamiento automático, el cuadro cierra automáticamente
d
espués de un tiempo programado.
Si habilitado en el menú St.PA, el comando de Start permite cerrar la
puerta incluso antes del tiempo programado.
En el funcionamiento semiautomático, o sea si la función de cierre
automático se deshabilita programando el valor cero (el display
visualiza no), la puerta puede volver a cerrarse solo con el comando de
Start: en este caso la programación del menú St.PA no influye.
Si durante la pausa se recibe un comando de stop, el cuadro pasa
automáticamente al funcionamiento semiautomático.
Cierre después del transito
En el funcionamiento automático, cada vez que interviene una
fotocélula durante la pausa, el tiempo de pausa vuelve a empezar por el
valor programado en este menú.
De la misma forma, si la fotocélula interviene durante la apertura,
inmediatamente se carga este tiempo como tiempo de pausa.
Esta función permite un cierre rápido después del transito del vehículo,
consiguiendo utilizar un tiempo inferior a Ch.AU.
Si se programa no se utiliza el tiempo Ch.AU.
En el funcionamiento semiautomático esta función no está activada.
Lámpara de señalización en pausa
Normalmente la lámpara de señalización funciona solo durante el
movimiento de la puerta.
Si esta función está habilitada, la lámpara de señalización funciona
también durante el tiempo de pausa.
Pausa después del tránsito
Para minimizar el tiempo en que la puerta está abierta, es posible hacer
cerrar la puerta cada vez que intervienen las fotocélulas. En caso de
funcionamento automático, el tiempo de pausa es Ch.tr.
Si las fotocélulas instaladas son de tipo 1 o 2, la puerta es en pausa
solamente después de la intervención de ambas las fotocélulas.

Table of Contents

Related product manuals