EasyManua.ls Logo

Valtra 6000 - Quick- Shift Gear; Calibrating the Quick-Shift Gear; Power Take - off

Valtra 6000
1361 pages
Print Icon
To Next Page IconTo Next Page
To Next Page IconTo Next Page
To Previous Page IconTo Previous Page
To Previous Page IconTo Previous Page
Loading...
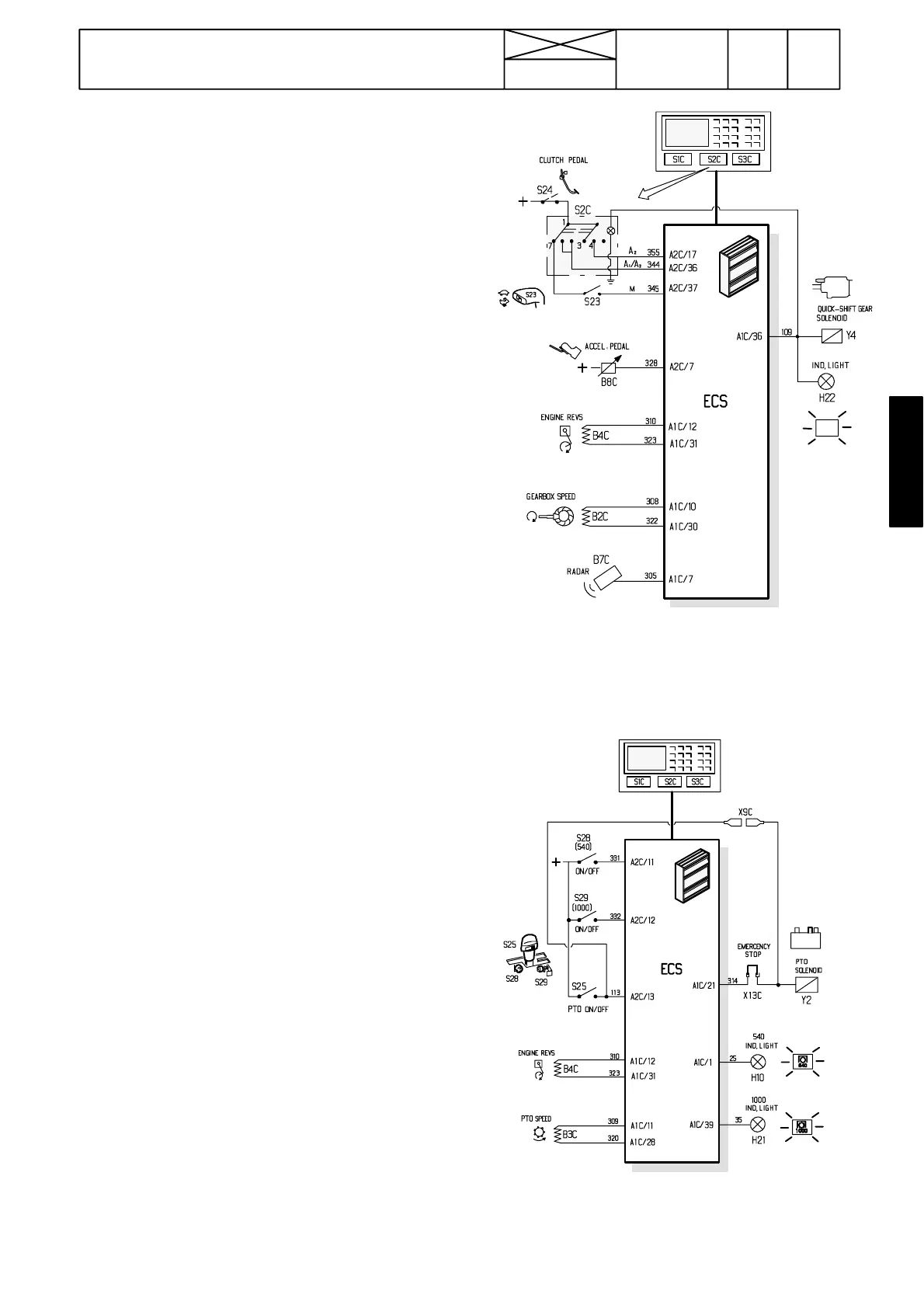
Figure 4. Inputs and outputs to/from the ECS for
controlling the quick ---shift gear
Figure 5. Inputs and outputs to/from the ECS
for controlling the PTO.
367
Model Code Page
34. Autocontrol ---III
6600E, 8100E 341 5
15. 6. 1992
1. 9. 1992
C. Quick--shift gear
--- set the quick---shift gear rocker switch to M---position
--- drive the tractor and engage and disengage the quick---
shift gear with a switch on the speed gear lever knob
--- i n H A R E --- p o s i t i o n , a l i g h t c o m e s o n i n t h e A / M --- s w i t c h
--- set the lever knob switch to the HARE ---position
--- set the A/M ---switch to the middle position (A
2
, max. effect)
--- set the display to show the engine revs.
--- select gear H1 and drive at engine revs of 2000 r/min
--- quick ---shift gear changes automatically to the TORTO-
I S E --- r a n g e
--- continue driving and press the brake pedals (latched to-
gether).
--- the quick ---shift gear changes automatically to the HARE ---
range at engine revs of about 1700 RPM
--- A / M --- s w i t c h l i g h t c o m e s o n
--- release the brakes and the quick---shift gear changes to the
TORTOISE ---range when engine revs increases
--- A / M --- s w i t c h l i g h t g o e s o u t
--- s e t t h e A / M --- s w i t c h t o t h e p o s i t i o n A
1
(max. torque) (switch
front edge down)
--- make the same test as above; quick---shift gear changes to
the HARE ---range at engine revs of about1400 RPM.
--- A / M --- s w i t c h l i g h t c o m e s o n
--- release the brake pedals and the quick---shift gear changes
to the TORTOISE---range when the engine revs increases
--- A / M --- s w i t c h l i g h t g o e s o u t
Calibrating the quick---shift gear
--- set the display to the calibrating mode (see page 340/6)
--- p r e s s t h e R P M --- k e y f o u r t i m e s a n d t h e d i s p l a y s h o w s t e x t
CAL PS
--- p r e s s t h e S E T --- k e y
--- display shows text CAL 700 and the actual engine revs
--- adjust the engine revs to 700±20 RPM (or min revs) with
a hand throttle lever and press SET
--- display shows text CAL 1100 and the actual engine revs
--- adjust the engine revs to 1100 r/min and press SET
--- in the same way go through speeds 1500, 1900 and 2200
(or max. revs)
--- when the last time SET is pressed, the calibration is com-
pleted
--- escape from the calibrating mode by switching off the cur-
rent
D. Power take -- off
--- set the display to show the PTO revs
--- engage PTO 540 and the ind. light comes on
--- switch current off and then on and the ind. light starts to
flash
--- PTO shaft must not rotate
--- move the control lever to neutral and back to engaged posi-
tion
--- 540 ind. light comes on and the PTO shaft starts to rotate
--- disengage the 540 PTO and the ind. light goes out
--- in the same way test the 1000 RPM PTO
--- engage the 540 PTO and remove the emergency switch
(terminator) from the rear socket
--- the PTO shaft stops and the 540 ind. light starts to flash
--- fit the emergency switch back. PTO shaft must not start to
rotate
--- move the control lever off and then on. The PTO shaft must
not start to rotate
--- stop the engine and switch off the current. Then start the
engine and move the control lever off and on. Now the PTO
is in function.

Table of Contents

Related product manuals