EasyManua.ls Logo

Valtra 6350 - Page 611

Valtra 6350
1361 pages
Print Icon
To Next Page IconTo Next Page
To Next Page IconTo Next Page
To Previous Page IconTo Previous Page
To Previous Page IconTo Previous Page
Loading...
562
Model/Modell
Code Page
/Seite
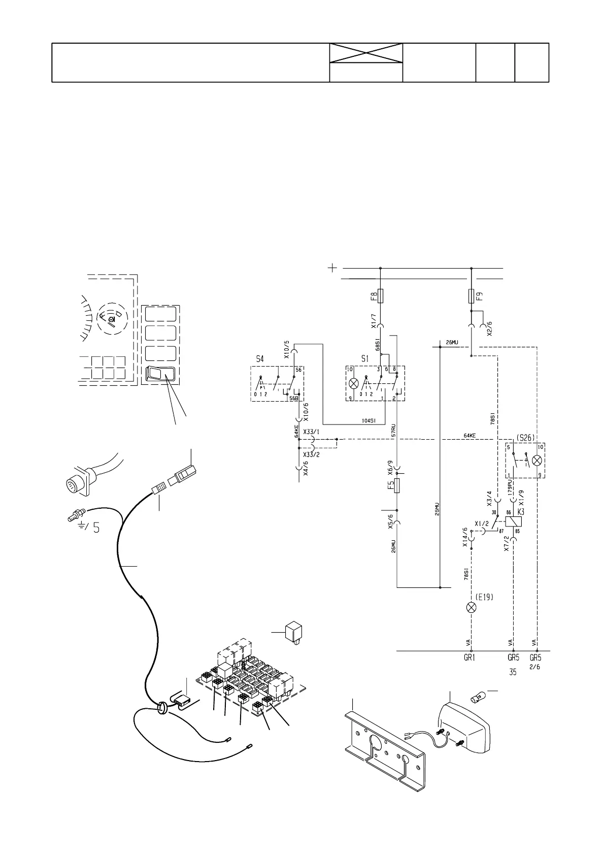
HINTERNEBELLICHT, MONTAGEANLEITUNG
16.09.1994 6000---8400 39
REAR FOG LIGHT, FITTING INSTRUCTION
(2)
1 32914100 Sumuvalo Dimljus Fog light Nebellicht
1 1 30944200 .Keinukytkin Vippströmbrytare Switch Schaukelschalter
1 30944600 .Lampunpidin Lampfattning Bulb socket Lampenfuß
1 32862400 .Linssi Lins Lens Linse
2 1 32914900 .Johdinsarja Ledningssats Wiring set Verkabelung
(3 1 SA1530 ..Liitinkotelo Skarvhus Connector housing Steckdose)
(4 1 SA1786 ..Liitinkotelo Skarvhus Connector housing Steckdose)
( 1 SA1787 ..Liitinkotelo Skarvhus Connector housing Steckdose)
5 1 32906800 .Rele Relä Relay Relais
6 1 32904000 .Kannatin Hållare Support Halter
7 1 75017200 .Sumuvalaisin Dimstrålkastare Fog lamp Nebelscheinwerfer
(8 1 SH2647 ..Lamppu Lampa Bulb Lampe)
1
2
(3)
(4)
5
6
7
8
S26
K3
E19
X1
X2
X3
X4
X5
Wire colours
Leitungsfarben:
VA = White/ We
HA = Grey/ Grau
KE = Yellow/ Gelb
VI = Green/Grün
SI = Blue/ Blau
LI = Lilac/ lila
PU = Red/ Rot
RU = Brown/ Braun
MU = Black/ Schwarz

Table of Contents

Related product manuals