EasyManua.ls Logo

Valtra 6650 - Slip Control; Cold Starting Device; Setting Slip Percent

Valtra 6650
1361 pages
Print Icon
To Next Page IconTo Next Page
To Next Page IconTo Next Page
To Previous Page IconTo Previous Page
To Previous Page IconTo Previous Page
Loading...
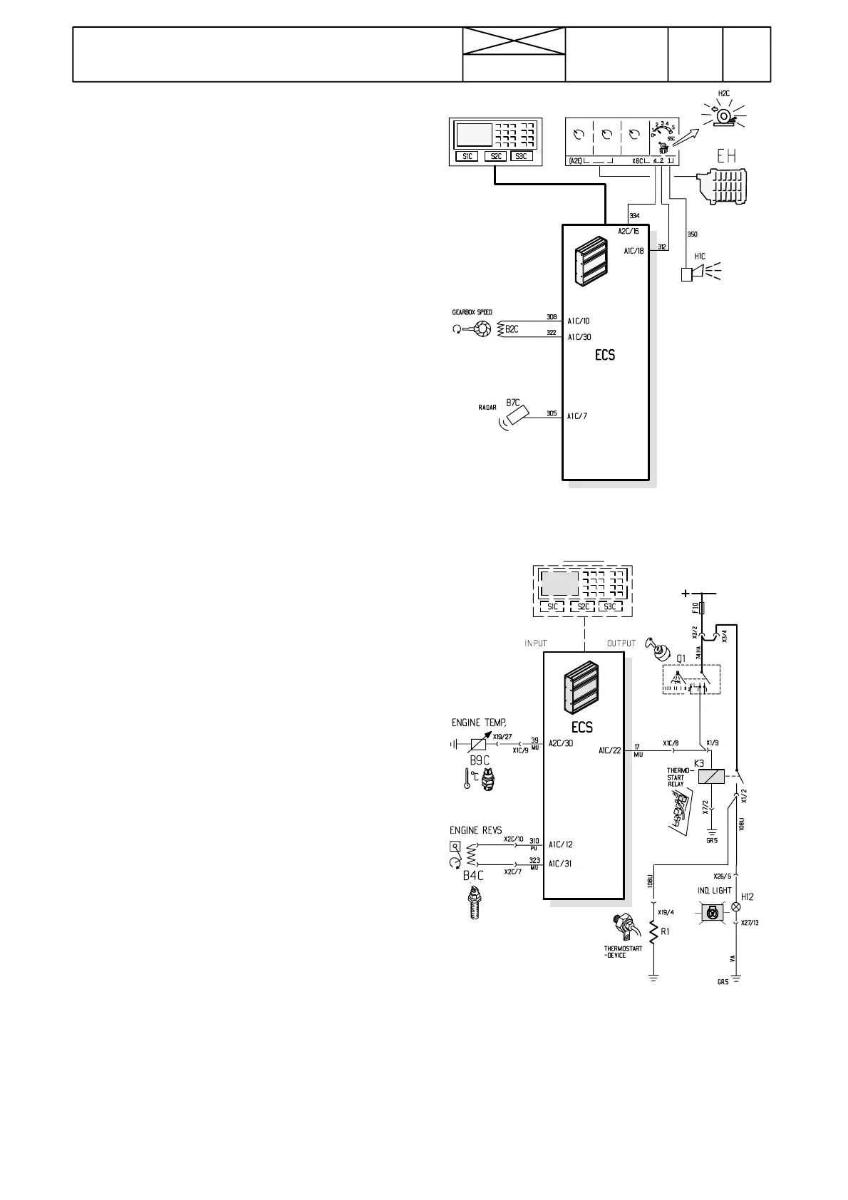
Figure 6. Inputs and outputs to/from ECS for
slip control system
Figure 7. Inputs and outputs to/from ECS for
cold start automatic
368
Model Code Page
34. Autocontrol ---III
6600E, 8100E 341 6
15. 5. 1996
15. 6. 1992
E. Slip control
Slip percent can be programmed. Slip control system is con-
trolled with a selector which has six different positions. In the
first position (0), the slip control is not in function. Other posi-
tions (1 ---5) determine the lift movement. In addition, the sys-
tem has a buzzer which gives a signal if the set slip percent
is exceeded in position control mode (draft control selector in
position P).
--- disengage the diff. lock and 4WD (switch in M---position)
--- raise the RH rear wheel
--- adjust lower links to working position
--- start carefully driving with a low gear (e.g. M1)
--- set the draft control selector to position P
--- switch on the slip control (SLIP selector to one of the posi-
tions 1---5), buzzer gives a sound
--- turn the draft control selector to position 1, buzzer sound
stops. Set the SLIP selector to position 0
--- make sure that the lift/lower switch is in the lower position
--- adjust the lower links (with the position control knob) to the
lowest position, where they follow accurately the position con-
trol
--- s t a r t d r i v i n g
--- turn the SLIP selector in turns to positions 1 ---5. The lower
links must rise stepwise (1=small lift, 5=big lift)
--- finally turn the SLIP selector to position 0 and the lower links
will lower almost to the starting position.
Setting slip percent (%)
--- p r e s s t h e S L I P --- k e y t h r e e t i m e s a n d t h e d i s p l a y w i l l s h o w
text SLIP LIM and the valid slip percent
--- press SET---key, and the display shows SLIP LIM?
--- input a new slip percent e.g. 18 and press SET
--- s l i p p e r c e n t i s n o w 1 8 %
F. C o l d s t a r t i n g d e v i c e
Cold starting automatics can be checked by observing the
indicator light and its lighting time
Ind. light flashes=ready for starting
Ind. light lights continuously=glowing (afterglowing)
The cold starting automatic has been programmed as fol-
lows:
>+5˚C = immediately ready for starting
+5˚C...---10˚C = 15 sec glowing+5 sec afterglowing
< --- 1 0 ˚C=20 sec glowing + 15 sec afterglowing

Table of Contents

Related product manuals