EasyManua.ls Logo

Viessmann VITOTRONIC 050 - Connection and Wiring Diagram

Viessmann VITOTRONIC 050
56 pages
Print Icon
To Next Page IconTo Next Page
To Next Page IconTo Next Page
To Previous Page IconTo Previous Page
To Previous Page IconTo Previous Page
Loading...
50
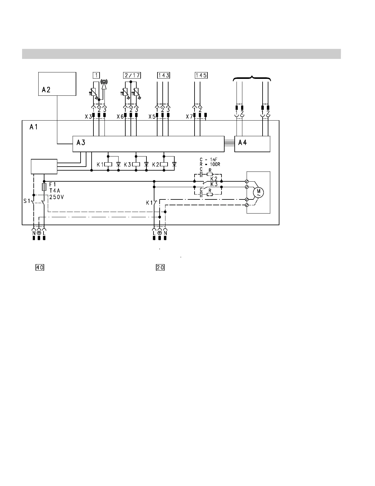
Connection and wiring diagram
Connection and wiring diagram
A1 Main PCB
A2 Programming unit
A3 Supplementary PCB
A4 LON communication module (accessory)
or
Viessmann 2-wire-BUS communication module
(accessory)
F1 Fuse
K1 - K3 Relays
S1 ON/OFF switch
Plug 120 VAC
Heating circuit pump (accessory)
Power supply 60 Hz
Low voltage plug
! X3 Outdoor temperature sensor (accessory)
? X6 Supply temperature sensor
aJ X6 Return temperature sensor
aVDX5 External connections
aVGX7 KM-BUS-Participant
A LON or Viessmann 2-wire-BUS connection
This wiring diagram only applies in conjunction with Viessmann products.
5285 967 v1.2
A

Related product manuals