EasyManua.ls Logo

Viking VCSB420 - Line Circuits (# 12)

Viking VCSB420
63 pages
Print Icon
To Next Page IconTo Next Page
To Next Page IconTo Next Page
To Previous Page IconTo Previous Page
To Previous Page IconTo Previous Page
Loading...
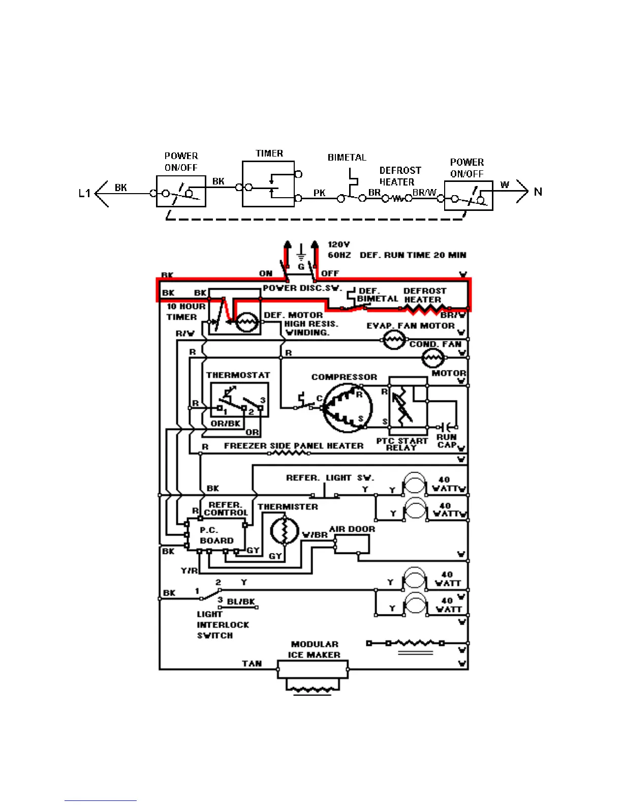
LINE CIRCUITS (# 12)
The Defrost Cycle
12 Defrost Heater Circuit
WATER VALVE
57

Related product manuals