EasyManua.ls Logo

Whirlpool 1997 "E" - Tech Tips and Wiring Diagrams

Whirlpool 1997 "E"
80 pages
Print Icon
To Next Page IconTo Next Page
To Next Page IconTo Next Page
To Previous Page IconTo Previous Page
To Previous Page IconTo Previous Page
Loading...
4-1
© 1997 Whirlpool Corporation
Cooking Products Service Manual
Original March, 1997 4322167
Page 4-1
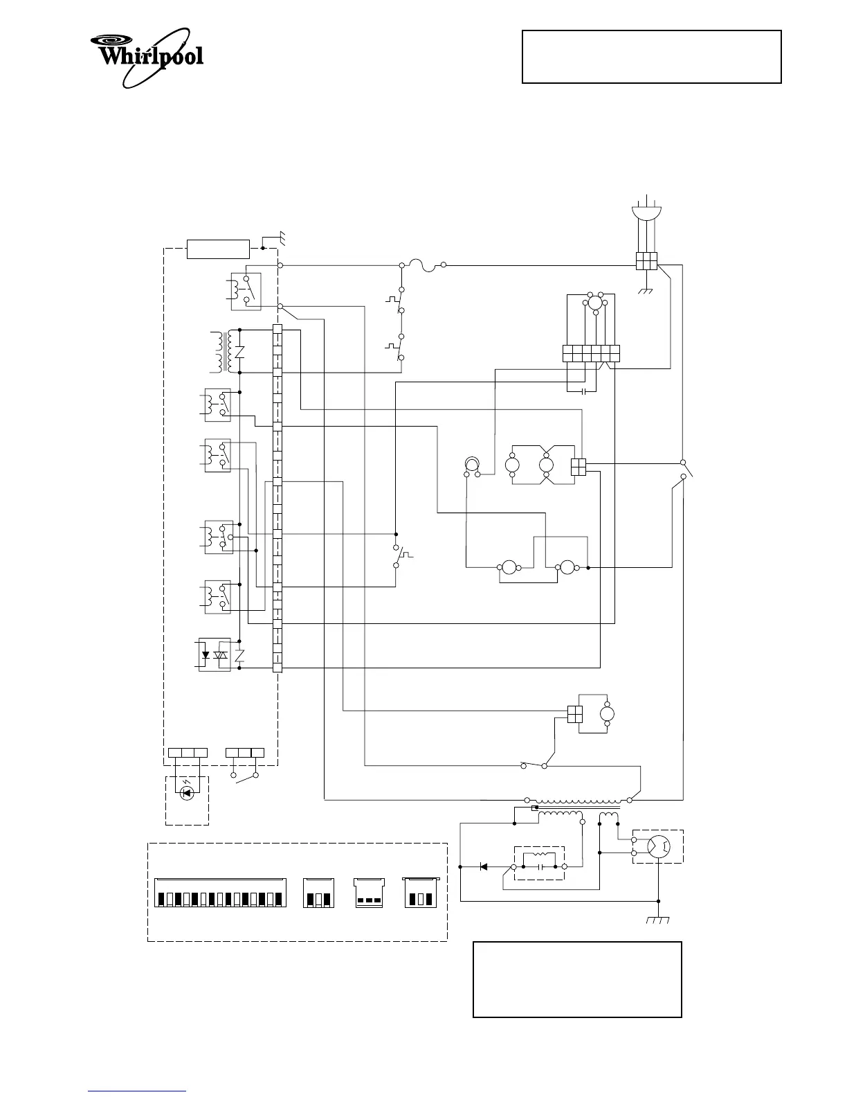
WIRING DIAGRAMS
Models MH7130XE & MH7135XE
TECH TIPS
PRIMARY
INTERLOCK
SWITCH
PRIMARY
INTERLOCK
SWITCH
SENSOR T.T. LED
BLPK
BKBK
BK W
L
GN
N
20A LINE
FUSE
RELAY 2
RELAY 1
LOW-VOLTAGE
TRANSFORMER
1
RELAY 3
RELAY 4
RELAY 5
PH 1
VR 2
CN2
CN1
CN5
CN1 CN2 CN4 CN5
3
5
7
9
15
COOKTOP LIGHTS
OVEN LIGHT
W
W
BR
BASE
THERMAL
FUSE
W
WW
PK
RD
BL
(N.O.) (C.)
Y
Y
BK
BK
BK BK
BK
BK
LOW
HI
C
Y
RD
STIRRER
MOTOR
TURNTABLE
MOTOR
FAN
MOTOR
BLOWER (VENT)
MOTOR
MONITOR
SWITCH
SECONDARY
INTERLOCK
SWITCH
W
W
(C)
(NO)
(C)
(NC)
BL
BL
3 2 1
3 2 1
1 2 3
1 2 3
4 5
4
BK
HIGH-VOLTAGE
TRANSFORMER
HIGH-VOLTAGE
CAPACITOR
RECTIFIER
WW
RD
RD
RD
w
w
w
BR
BR
W
RD
W
RD
FA
F
MAGNETRON
PKRD BLBR YLBK BK
W
135 7
9
11 13
15
CONTROL MODULE
MICROCOMPUTER
BOARD
CAVITY
THERMAL
FUSE
(110˚C/230˚F)
MAGNETRON
THERMAL
FUSE
(109˚C/228˚F)
BK
RD
RD
RD
6
65
1 1
2 2
2 2
6 mF CAP
11
11
13
VR1
123 123
TURNTABLE
LED
BOARD
BL
PK
13
BK
WRD
13
W
BK
13
BK = Black BR = Brown
RD = Red YL = Yellow
GN = Green BL = Blue
PK = Pink WH = White
NOTES:
1. Oven is Off.
2. Door is Open.

Table of Contents

Related product manuals