EasyManua.ls Logo

Whirlpool KR-32 - Wiring Diagrams & Strip Circuits

Whirlpool KR-32
68 pages
Print Icon
To Next Page IconTo Next Page
To Next Page IconTo Next Page
To Previous Page IconTo Previous Page
To Previous Page IconTo Previous Page
Loading...
7-1
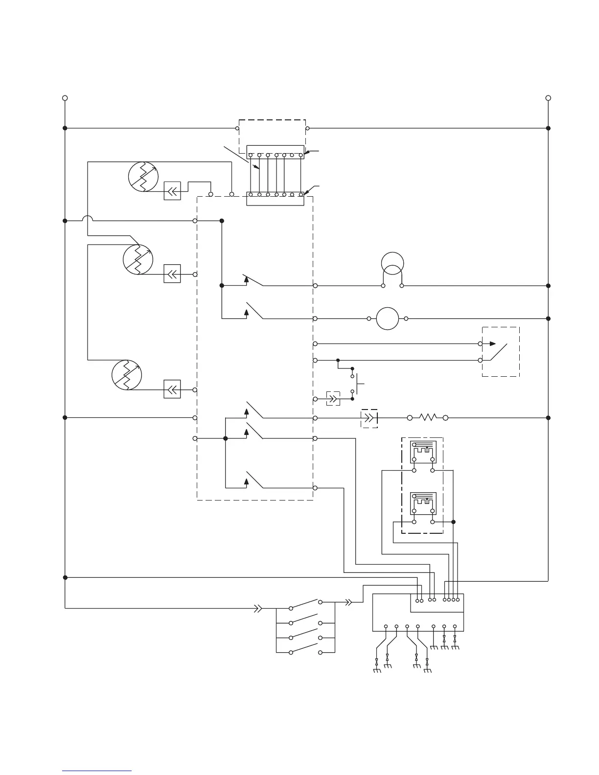
WIRING DIAGRAMS & STRIP CIRCUITS
WIRING DIAGRAM
P4-4
P3-2
P3-3
P3-4
P1-1
P4-6
P8-1
P8-3
P8-5
P4-5
P4-3
P4-7
P4-8
P3-1
P4-1
BROWN WIRE CONTAINS NON-RESETTABLE FUSE
P2
P7
GY
BR
VLT
TAN
TAN
TAN
VLT
BK W
W
W
W
W
123467910J1-
GND BROIL BAKE
W
R
BK
BK
BK
BK
BK
OR
BR
R
BR
BU
GY GY
BU
R
BAKE
BROIL
OR/BK
BU/W
R/W
OR
BU
Y
25467X1
12345X7
P1-4
Y
Y
L1
N
POWER SUPPLY
OVEN CONTROL
WARMING
SENSOR
LOWER OVEN
TEMP SENSOR
OVEN LIGHT
DOOR SWITCH
SURFACE BURNER
IGNITION SWITCHES
DOOR LATCH
SWITCH
WARMING DRAWER
GAS DISTRIBUTION
SYSTEM
ELEMENT - 850 W
LATCH DRIVE
UPPER OVEN
TEMP SENSOR
M
N.O.
COM
DIRECT SPARK
IGNITION CONTROL (DSI)
TOP BURNERS
NOTE: SCHEMATIC SHOWS DOOR LATCH SWITCH IN THE
“COOK” POSITION WITH THE OVEN DOOR OPEN, THE
OVEN OFF, AND THE LIGHT ON.
8522648, Rev. A

Related product manuals