EasyManua.ls Logo

Whirlpool KR-32 - Oven Light; Oven Control

Whirlpool KR-32
68 pages
Print Icon
To Next Page IconTo Next Page
To Next Page IconTo Next Page
To Previous Page IconTo Previous Page
To Previous Page IconTo Previous Page
Loading...
7-3
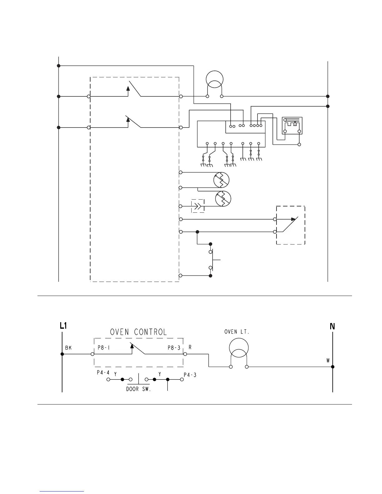
CLEAN
OVEN LIGHT
GY
GY
P8-1 P8-3
P3-1 P3-4
P4-7
P4-1
P4-8
P4-5
P4-3
P4-4
1234
67
910
J1-
GND BROIL BAKE
DIRECT SPARK
IGNITION CONTROL (DSI)
BAKE
VALVE
DOOR LATCH
SWITCH
R
R/W
BR
BU
GY GY
Y
Y
TAN TAN
TAN
VLT
LOWER OVEN
TEMP SENSOR
UPPER OVEN
TEMP SENSOR
N.O.
COM
DOOR SWITCH
OVEN LIGHT
OVEN CONTROL
TOP BURNERS
BK
BK
BK W
W
BK
L1
N

Related product manuals