EasyManua.ls Logo

Williams 4505622A - Introduction

Williams 4505622A
20 pages
Print Icon
To Next Page IconTo Next Page
To Next Page IconTo Next Page
To Previous Page IconTo Previous Page
To Previous Page IconTo Previous Page
Loading...
Introduction
6
KEEP THESE INSTRUCTIONS FOR FUTURE REFERENCE
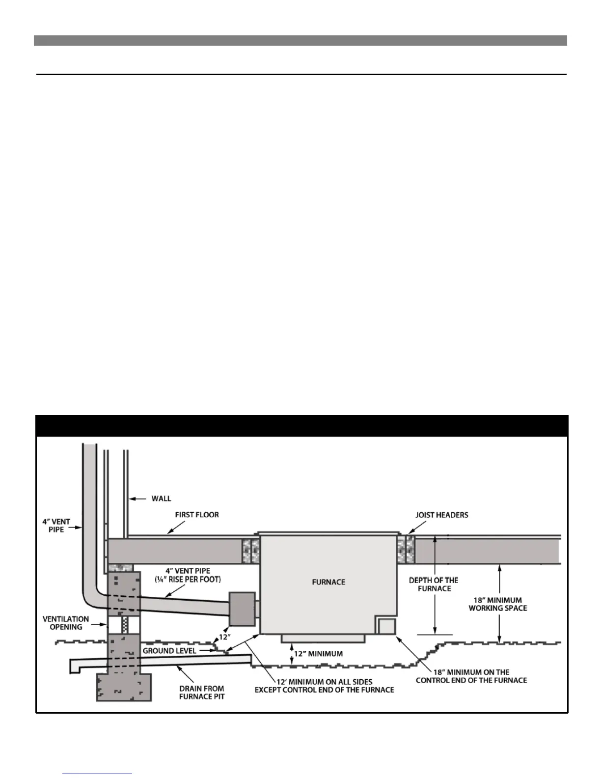
All furnaces require a supply of oxygen for combustion. To assure
this furnace receives the necessary oxygen, two free air openings
of at least one square inch for each 1,000 Btu/hr. input rating of
the furnace must be provided in the foundation of the house (see
figure 1). Be sure these openings are located where the air can
flow to the furnace and is not likely to be blocked.
This furnace is equipped with a temperature limit control that limits
the register temperature under normal conditions of operations.
This control may be overridden under unusual circumstances,
such as extremely cold weather, to allow more heater output from
this heater. A complete explanation of the operation of this control
is contained in the "Operating Your Furnace" section of these
instructions.
An inspection of the furnace and attached systems should be
performed at least once each year by a qualified service
technician. More frequent inspections are advisable if the furnace
is installed or operated in a manner that might cause the
accumulation of dust or dirt in the furnace or the failure of
component parts more rapidly than would normally be expected.
Keep all combustible materials, gasoline and other flammable
liquids or vapors away from this furnace, and be sure that
combustion and ventilation air openings supplying this furnace are
kept clear at all times.
Continued safe and satisfactory performance of this furnace
requires, but is not limited to, periodic examination of the vent
system, pilot flame, combustion chamber, liners and gas supply
lines and periodic cleaning of the burner air intake, pilot and
control areas. The venting system, including the factory provided
draft hood and all other parts of the vent, must be inspected
periodically for indications of failure, such as loose joints, rusting
components or broken parts. Any defective or damaged part,
which does not provide a continuous conduit to carry the
combustion products to the outside, must be replaced before the
furnace is operated. A complete description of the venting
requirements is contained in the "Venting and Chimney
Requirements" section of these instructions.
This furnace is designed to burn only the type of gas that is
indicated on the rating plate, visible on the bracket directly
beneath the floor grille. Do not attempt to use this furnace with
any other type gas. If you are not sure what type gas is available
in your locality, obtain this information from your local gas supply
company.
The pilot and control system of this furnace will automatically stop
the gas flow to the pilot burner and main burner if the pilot flame is
extinguished. This system also generates the electricity required
to operate the thermostat system. Since no electrical power is
required from any other source, this furnace will continue to
operate during a power outage.
FIGURE 1 Air Openings

Related product manuals