EasyManua.ls Logo

Yamaha 67C - Page 258

Yamaha 67C
497 pages
Print Icon
To Next Page IconTo Next Page
To Next Page IconTo Next Page
To Previous Page IconTo Previous Page
To Previous Page IconTo Previous Page
Loading...
5-21
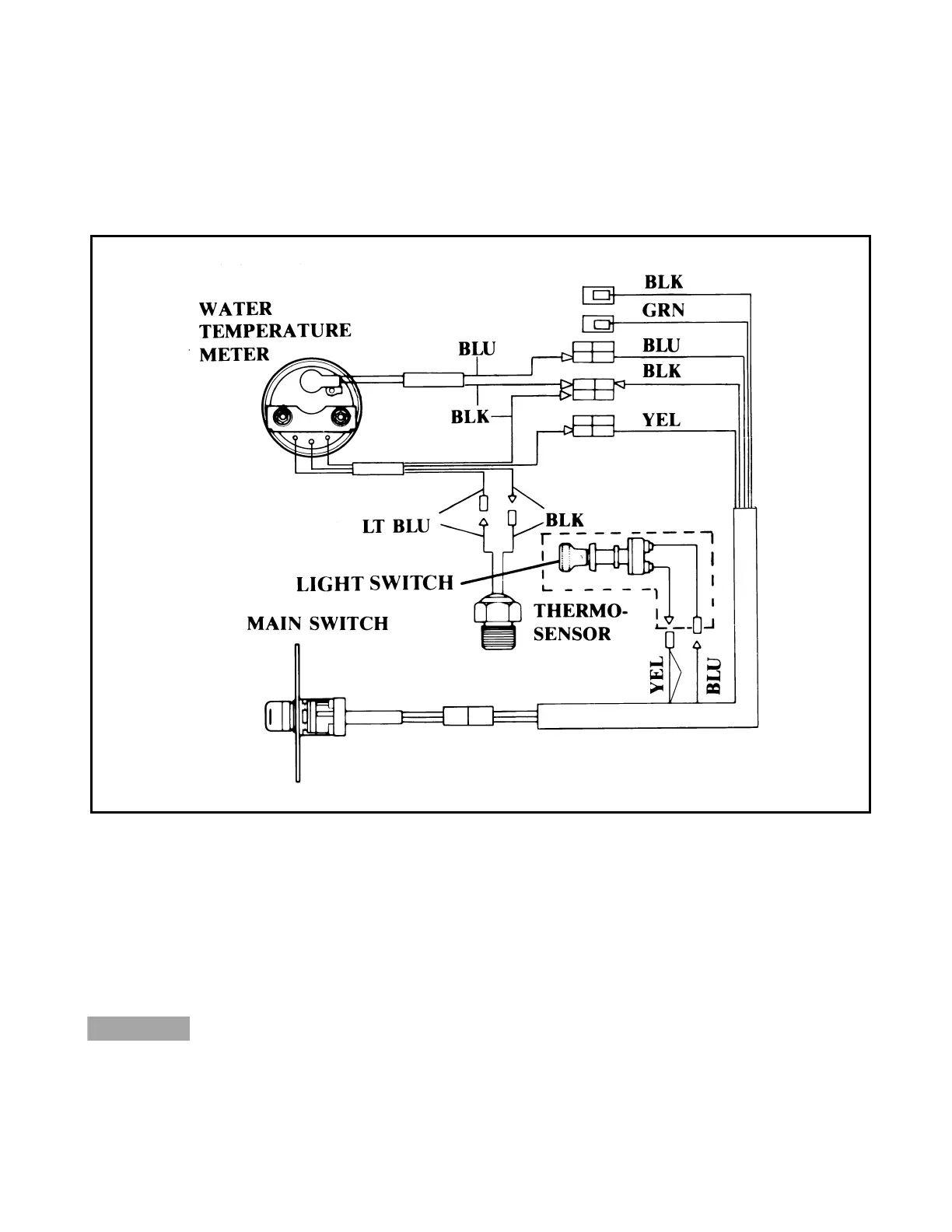
Outboard Rigging Guide - 2001 Water Temperature Gauge
Wiring
1. Connect the wiring as shown using the appro-
priate lead wire.
NOTE: If an instrument light switch is to be used,
connect it as shown. Otherwise, connect the yel-
low and blue leads together. The instrument light
will then come on when the main switch is in the
ON position.
2. After installation, connect the power and
check the operation of the instrument light.
If the needle rises above the shaded area, the
engine is in danger of overheating. Slow down
the engine to the specified trolling speed.
NOTE: When testing the thermosensor, set at
900~1000 at room temperature.
CAUTION:

Table of Contents

Related product manuals