EasyManua.ls Logo

Zoeller MX161 - Page 9

Zoeller MX161
12 pages
Print Icon
To Next Page IconTo Next Page
To Next Page IconTo Next Page
To Previous Page IconTo Previous Page
To Previous Page IconTo Previous Page
Loading...
9
© Copyright 2020 Zoeller
®
Co. All rights reserved.
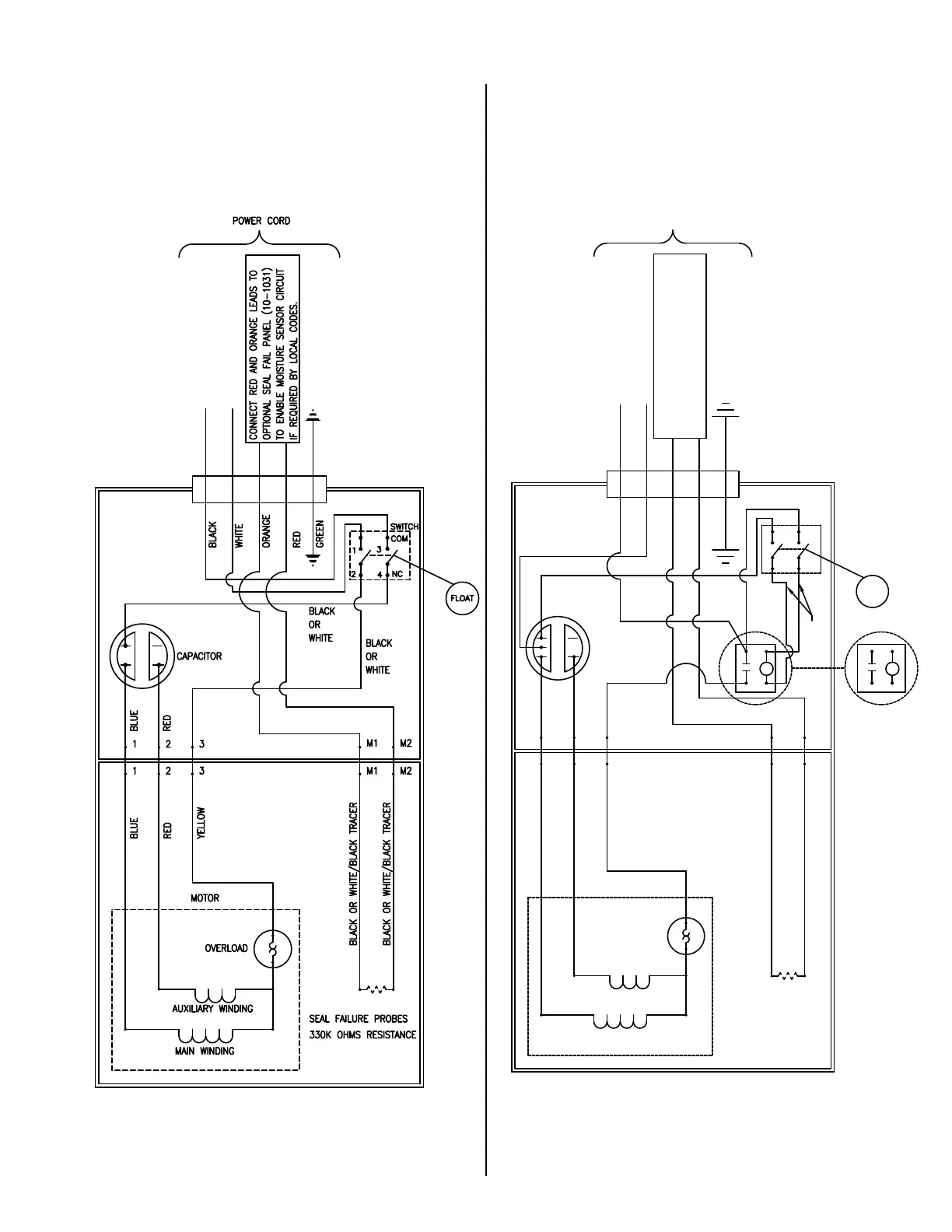
PUMP WIRING INSTRUCTIONS, continued
016889
016890
SINGLE PHASE AUTOMATIC
MODEL X282
FLOAT
SWITCH
COM
NC
1
2
3
4
R
RELAY
4
6
0
1
R
2
6
4
5
GE RELAY
SEAL FAILURE PROBES
BLACK OR WHITE/BLACK TRACER
BLACK OR WHITE/BLACK TRACER
MOTOR
AUXILIARY WINDING
MAIN WINDING
OVERLOAD
YELLOW
RED
BLUE
POWER CORD
M1
M1 M2
M2
RED
GREEN
3
3
RED
BLUE
2
2
1
1
CAPACITOR
ORANGE
WHITE
BLACK
330K OHMS RESISTANCE
YELLOW
BLACK
BLUE
BLACK
OR
WHITE
CONNECT RED AND ORANGE LEADS TO
OPTIONAL SEAL FAIL PANEL (10-1031)
TO ENABLE MOISTURE SENSOR CIRCUIT
IF REQUIRED BY LOCAL CODES.
SINGLE PHASE AUTOMATIC
MODELS X160 - X290

Related product manuals