EasyManua.ls Logo

AES EFI Series - Wiring Diagram

AES EFI Series
55 pages
Print Icon
To Next Page IconTo Next Page
To Next Page IconTo Next Page
To Previous Page IconTo Previous Page
To Previous Page IconTo Previous Page
Loading...
28
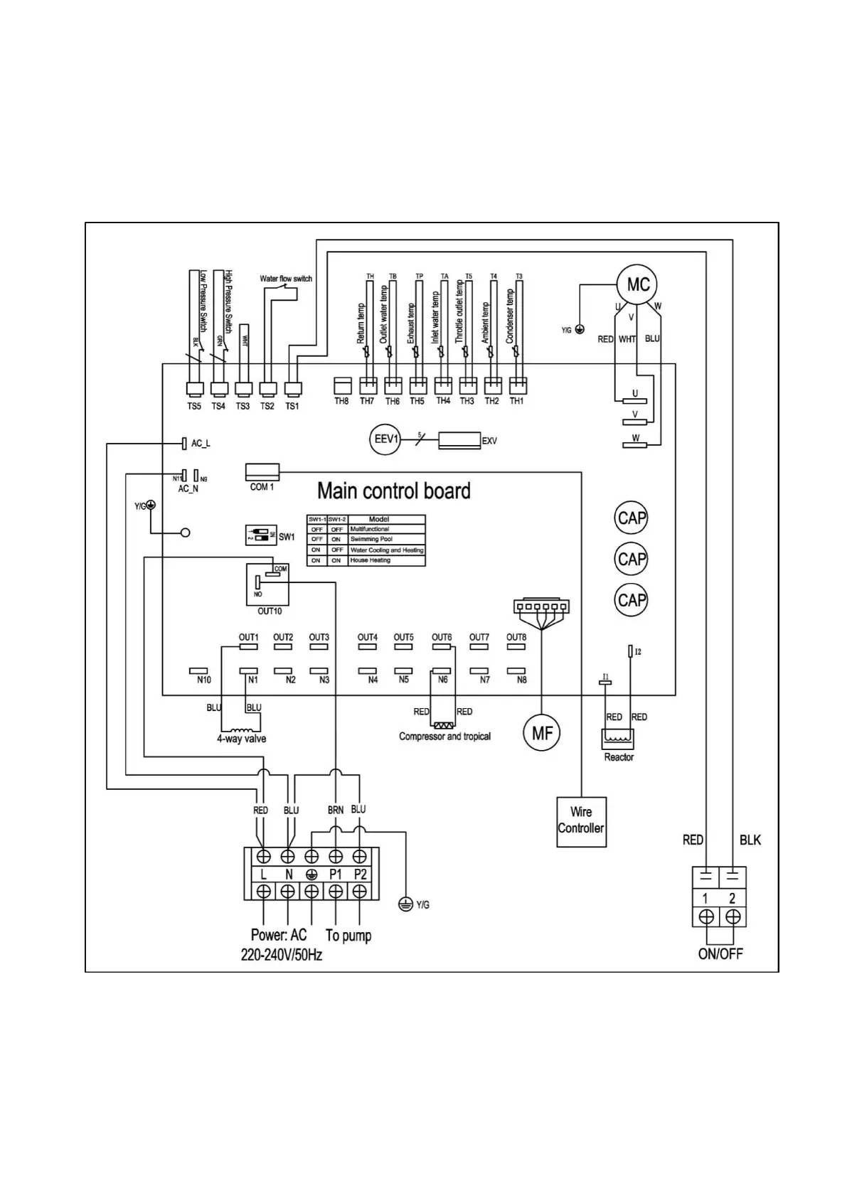
WIRING DIAGRAM
Please refer to the wiring diagram on the electric box. Model:
EFI 14/17/21