EasyManua.ls Logo

Agilent Technologies 6674A - Operation Verification Tests

Agilent Technologies 6674A
161 pages
Print Icon
To Next Page IconTo Next Page
To Next Page IconTo Next Page
To Previous Page IconTo Previous Page
To Previous Page IconTo Previous Page
Loading...
14 Verification
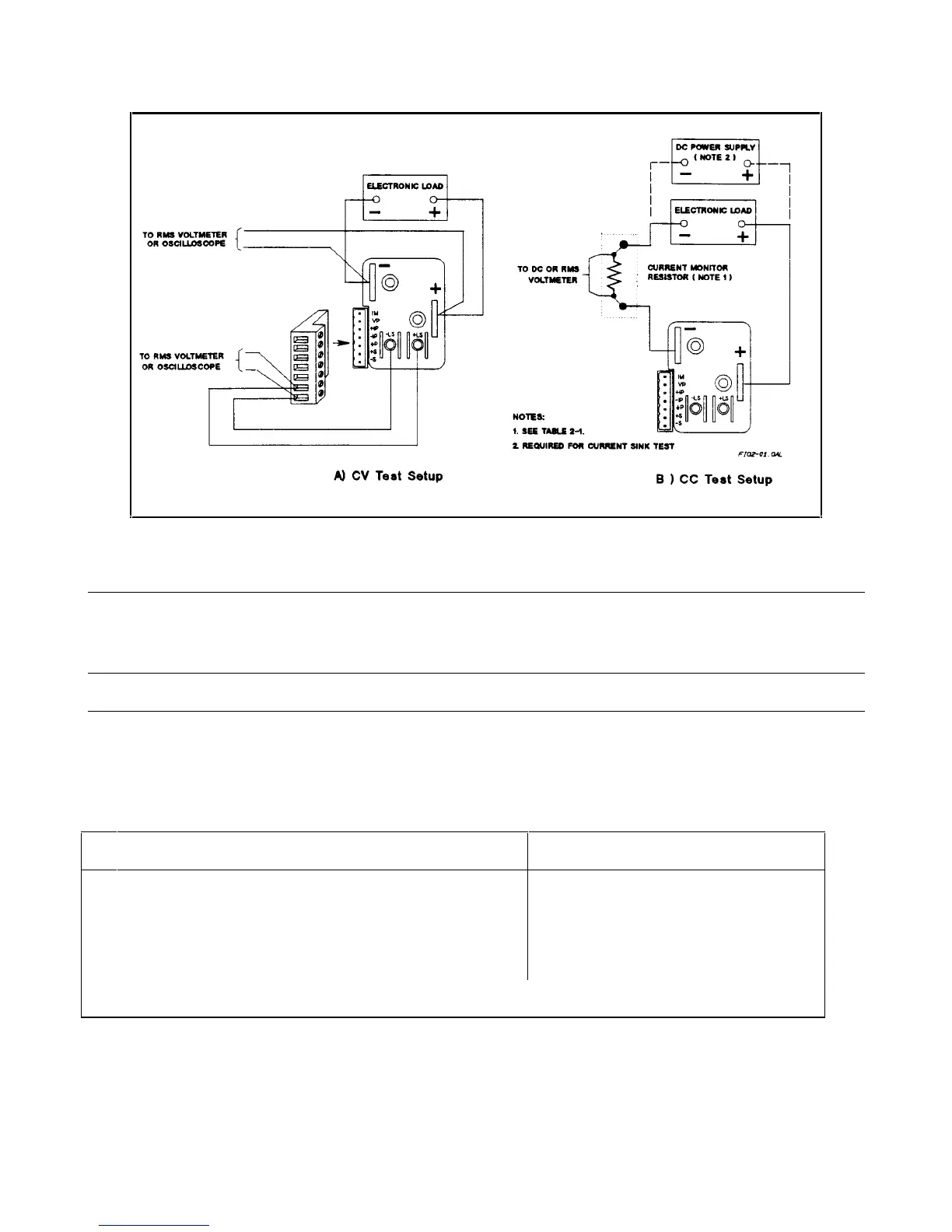
Figure 2-1. Constant Voltage (CV) Test Setup
Note It is recommended that before you perform the tests in either Table 2-4 or Table 2-5, that you first locate
the appropriate Performance Test Record sheet from Tables 2-7 through Table 2-11 for your specific
model. Make a copy of this sheet, and record the actual observed values in it while performing the tests.
Use the sheets in Tables 2-7 through Table 2-11 as master reference sheets to run copies at any time.
Operation Verification Tests
Table 2-3 lists the requirements for operation verification, which is a subset of the performance tests.
Table 2-3. Operation Verification Tests
Test Refer To
1 Turn-On Checkout
Power Supply Operating Manual
2 Voltage Programming and Readback Accuracy
Table 2-4
3 Current Programming and Readback Accuracy
Table 2-5
Record the results of Tests 2 and 3 in the appropriate Performance Test Record sheets.

Table of Contents

Related product manuals