EasyManua.ls Logo

AIMS LF Series - Mechanical Drawing

AIMS LF Series
26 pages
Print Icon
To Next Page IconTo Next Page
To Next Page IconTo Next Page
To Previous Page IconTo Previous Page
To Previous Page IconTo Previous Page
Loading...
AIMS Power www.aimscorp.net
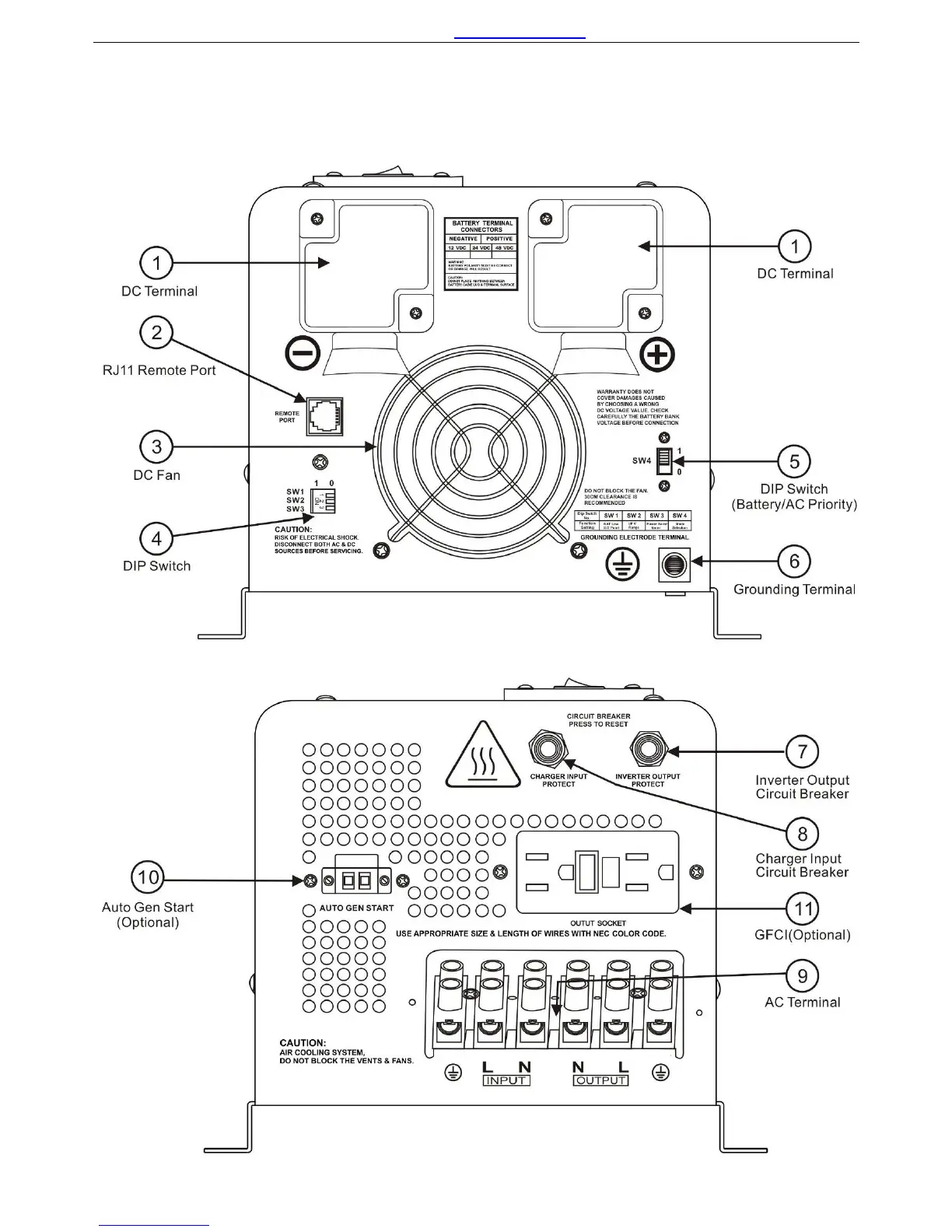
2.3 Mechanical Drawing
PICOGLF 1-3KW Models
5