EasyManua.ls Logo

Allied A96US2V - Typical Air Intake Pipe Connections; Upflow Air Intake Pipe Connections

Allied A96US2V
80 pages
Print Icon
To Next Page IconTo Next Page
To Next Page IconTo Next Page
To Previous Page IconTo Previous Page
To Previous Page IconTo Previous Page
Loading...
507404-02 Page 23 of 80Issue 1448
Intake Piping (Figures 25 through 28)
This gas furnace may be installed in either direct vent or
non-direct vent applications. In non-direct vent
applications, when intake air will be drawn into the furnace
from the surrounding space, the indoor air quality must be
considered and guidelines listed in Combustion, Dilution
and Ventilation Air section must be followed
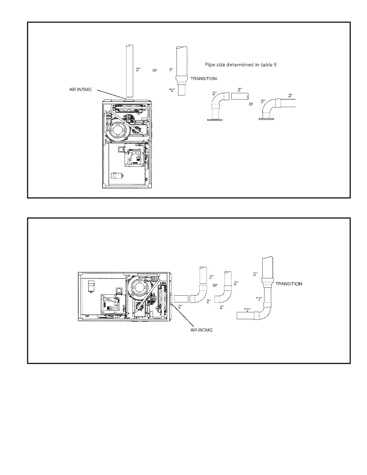
Figure 26
* When transitioning up in pipe size, use the shortest length of 2” PVC pipe possible.
NOTE: Exhaust pipe and intake pipe must be the same diameter.
TYPICAL AIR INTAKE PIPE CONNECTIONS IN HORIZONTAL DIRECT VENT APPLICATIONS
(RIGHT HAND DISCHARGE SHOWN)
Figure 25
TYPICAL AIR INTAKE PIPE CONNECTIONS IN UPFLOW DIRECT VENT APPLICATIONS
* When transitioning up in pipe size, use the shortest length of 2” PVC pipe possible.
NOTE: Exhaust pipe and intake pipe must be the same diameter.

Other manuals for Allied A96US2V

Related product manuals