EasyManua.ls Logo

Alpha-InnoTec SWP430 - Page 52

Alpha-InnoTec SWP430
68 pages
Print Icon
To Next Page IconTo Next Page
To Next Page IconTo Next Page
To Previous Page IconTo Previous Page
To Previous Page IconTo Previous Page
Loading...
52
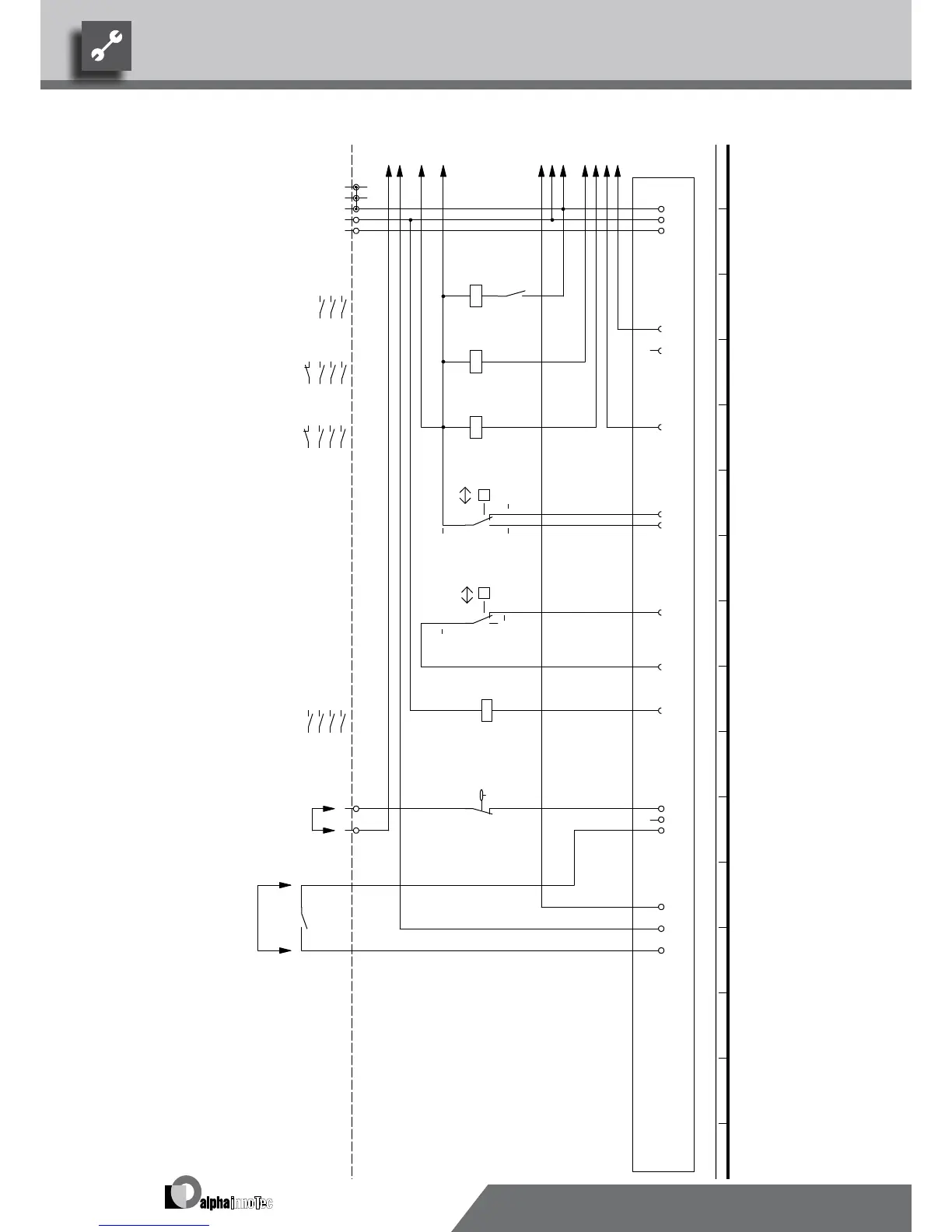
VD1
/1.3
VD2
/1.7
K2-A1
/1.7
K1-A1
/1.3
L Reg
/1.15
N Reg
/1.15
MOT
/1.15
A2
/1.7
A2
ASD
/1.15
B1-11
/1.15
1
-X7
2
L
-X0
3
N
N
PE
PE
13
14
-K3
9
A1
A2
-K0
VD1
-X1
VEN
A1
A2
-K1
VD1
1 2
/1.4
3 4
/1.4
5 6
/1.4
21 22
/1.5
VD2
-X1
A1
A2
-K2
VD2
1 2
/1.8
3 4
/1.8
5 6
/1.8
21 22
/1.9
N..
-X1
P
b2 c4
a1
-F1
HDP
HD.
ND.
-X1
P
c4 b2
a1
-F2
NDP
L..
VBO
A1
A2
-K3
1 2
/1.11
3 4
/1.11
5 6
/1.11
13 14
3
L
-X0
1
2
-F6
9
-X7
L L
10
MOT
-X2
ASD
EVU
1 2
/1.2
3 4
/1.2
5 6
/1.2
Flow rate switchF6
EVU
Legend:
-
External flow rate switch; bridge if no switch can be connected.
+
2
K1
Function
Mains contactor, condenserK0
Contactor, well / brine pump
HDP
Energy supplier contact; closed on release; bridge if no blocking interval
Operating materials
Controller board; Attention: I-max = 6A/230VAC
F1
UK817328
1~/N/PE/230V/50Hz
Contactor for compressor 1
1,2,3,N,PE; power supply, controller
NDP
Contactor for compressor 2
1
/1.7
DFS
3
Low-pressure switch
1~N/PE/230V/50Hz
A1
EVU
-A1
1
-
VD2
K3
K2
F2
VD1
2
DFS
High-pressure switch
230VAC
+
SWP 270H / 430 WWP 550X
817328
Achim Pfleger 10.08.2009
- ÄM 033/2009
1 2 3 4 5 6 7 8 9 10 11 12 13 14 15 16
1 2 3 4 5 6 7 8 9 10 11 12 13 14 15 16
2/3
2
17.08.2009
A.Pfleger
10X489; 10X488; 10X490;
Blatt-Nr.
Zustand
Änderung
Bearb.
Datum
Name
Bl von Anz
Datum
We reserve the right to make technical changes.
UK830509/200114 © Alpha-InnoTec GmbH
SWP 430 · SWP 270H Circuit Diagram 2/3

Table of Contents

Related product manuals