EasyManua.ls Logo

Alpha-InnoTec SWP430 - Circuit Diagram 2;3

Alpha-InnoTec SWP430
68 pages
Print Icon
To Next Page IconTo Next Page
To Next Page IconTo Next Page
To Previous Page IconTo Previous Page
To Previous Page IconTo Previous Page
Loading...
58
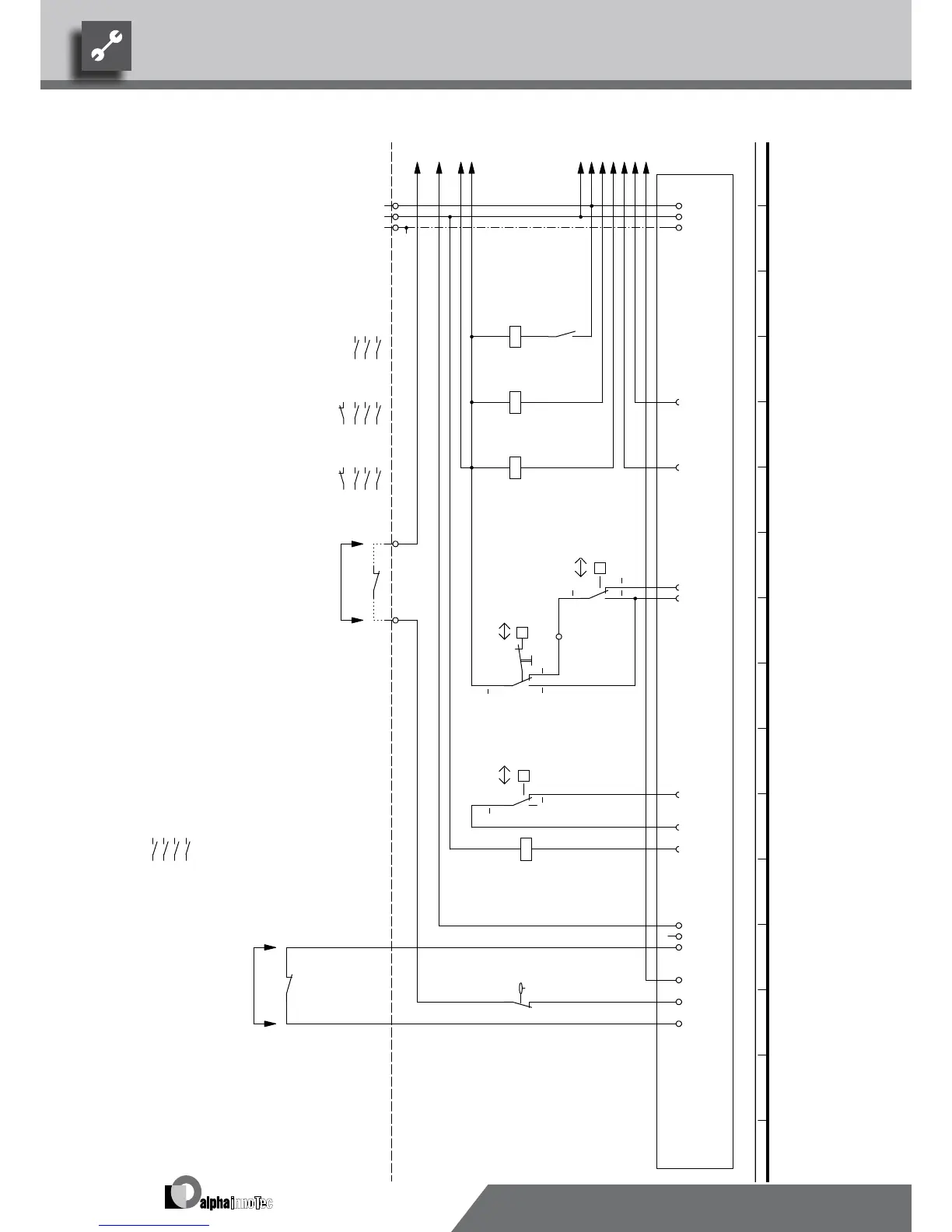
MOT
/1.15
VD1
/1.4
VD2
/1.8
K2-A1
/1.8
K1-A1
/1.4
L Reg
/1.15
N Reg
/1.15
A2
/1.8
A2
A4-11
/1.15
ASD
/1.15
L
-X0
L1
-X7
N
N
PE
PE
13
14
-K3
11
A1
A2
-K0
VD1
-X1
A1
A2
-K1
VD1
1 2
/1.5
3 4
/1.5
5 6
/1.5
21 22
/1.5
VD2
A1
A2
-K2
VD2
1 2
/1.9
3 4
/1.9
5 6
/1.9
21 22
/1.9
9
-X7
N..
-X1
P
b2 c4
a1
-F2
HDP
HD.
10
-X7
11
-X7
P
c4 b2
a1
-F11
HDP2
ND.
-X1
P
c4 b2
a1
-F1
NDP
L..
1 2
/1.11
3 4
/1.11
5 6
/1.11
13 14
4
VBO
A1
A2
-K3
L
-X0
L L
MOT
-X2
ASD
1
2
-F6
EVU
1 2
/1.2
3 4
/1.2
5 6
/1.2
Contactor for compressor 2
230VAC
2
K2
/1.4
1
F11
External flow rate switch; bridge if no switch can be connected.
DFS
F1
Flow rate switch
+
-A1
VD1
NDP
2st heat generator
High-pressure pressostat limiter
-
+
1~N/PE/230V/50Hz
-
HUP
ZWE
High-pressure switch
K0
A1
M7 MIS
K3
HDP2
Low-pressure switch
EVU
3
Mains contactor, condenser
BUP
M4
F6
M6
2
1
F2
EVU
K1
VD2
3
Circulation pump
X7:9,10
M8 ZIP
X7
Terminal strip in switchbox of heat pump; N/PE distribution for external 230V units
charge/discharge mixer
ZW1
DFS
Energy supplier contact; closed on release; bridge if no blocking interval
1
UK817330
Hot water pump
Contactor for compressor 1
2
L1,N,PE; Power supply, controller
Legend:
Function
Controller board; Attention: I-max = 6A/230VAC
ZUP
-
Operating materials
1~/N/PE/230V/50Hz
Additional pump
HDP
M5
Heating pump
Contactor, well / brine pump
SWP1100-1600 / 700-1000H
817330
Achim Pfleger 10.08.2009
- ÄM 033/2009
1 2 3 4 5 6 7 8 9 10 11 12 13 14 15 16
1 2 3 4 5 6 7 8 9 10 11 12 13 14 15 16
2/3
2
17.08.2009
10X372; 10X373; 10X374;
A.Pfleger
10X375; 10X376; 10X377;
Blatt-Nr.
Zustand
Änderung
Bearb.
Datum
Name
Bl von Anz
Datum
We reserve the right to make technical changes.
UK830509/200114 © Alpha-InnoTec GmbH
Circuit Diagram 2/3Size 2

Table of Contents

Related product manuals