EasyManua.ls Logo

AMERITRON ALS-600PS - ALS-600 SPS Wiring Diagram

AMERITRON ALS-600PS
29 pages
Print Icon
To Previous Page IconTo Previous Page
To Previous Page IconTo Previous Page
Loading...
29
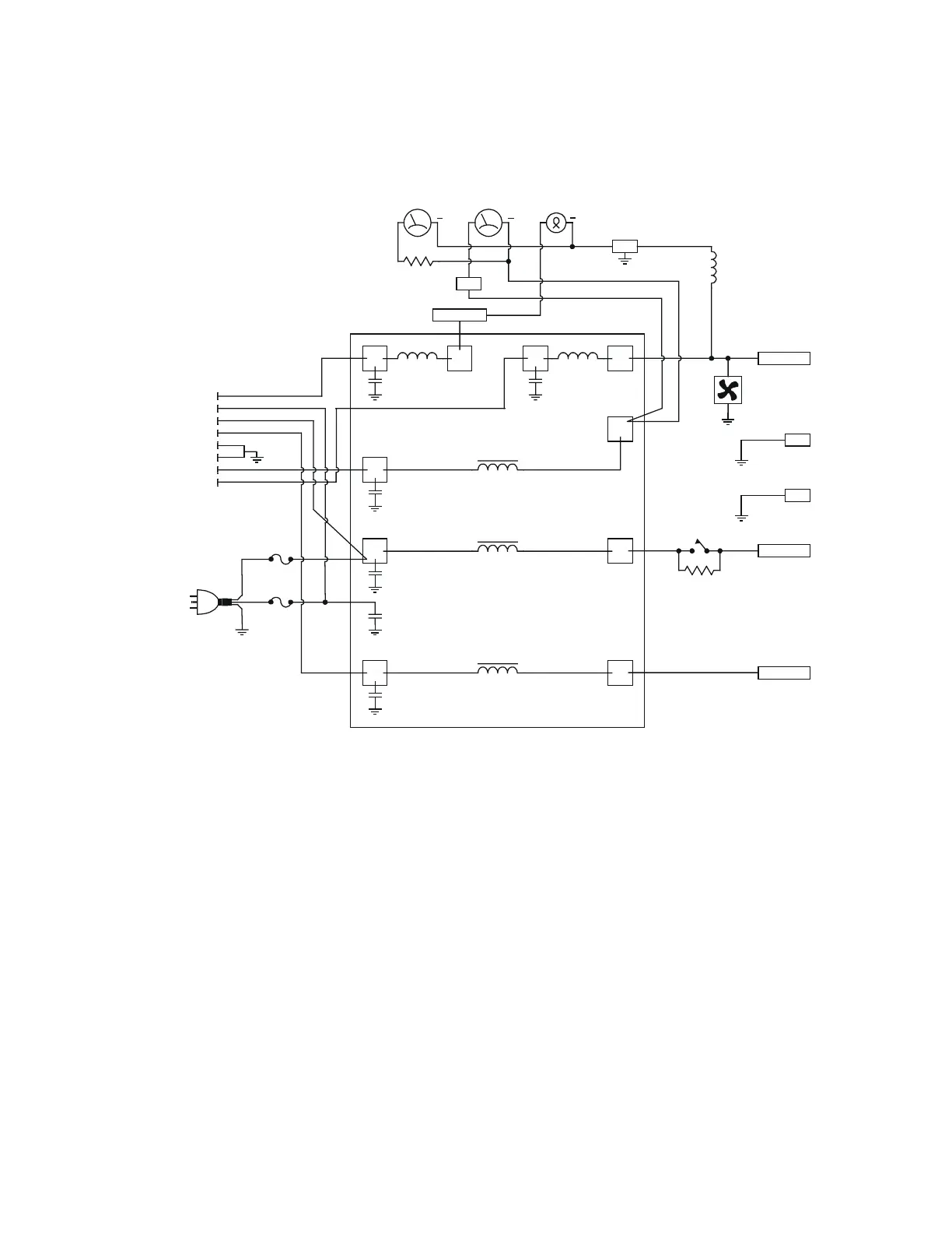
ALS-600SPS WIRING DIAGRAM
+ +
+
VOLT
M1A
CURRENT
M1B
LAMP
BLK BLK
ORG
BLK
RED
BLUE
BLUE
B14
+B9
B15 +14V
B12 -14V
B1 AC/N
BRN
ORG
.01 uF .01 uF
.01uF
.01uF
.01uF
.01uF
BLK
BLK
WHT
WHT
AC CORD
FROM
CABLE
F2
RELAY 1
FAN
F1
YEL
GRN
RED
RED
RED/WHT
BLUE
J1.2
BRN
GRN
J1.3
J1.4
J1.5
J1.6
J1.7
J1.8
J1.11
GRN
WHT
10 OHM
10 WATT
YELLOW
WHT
B13
B11
B2 AC/L

Related product manuals