EasyManua.ls Logo

Ariens HYDROSTATIC S-12 - Page 35

Ariens HYDROSTATIC S-12
42 pages
Print Icon
To Next Page IconTo Next Page
To Next Page IconTo Next Page
To Previous Page IconTo Previous Page
To Previous Page IconTo Previous Page
Loading...
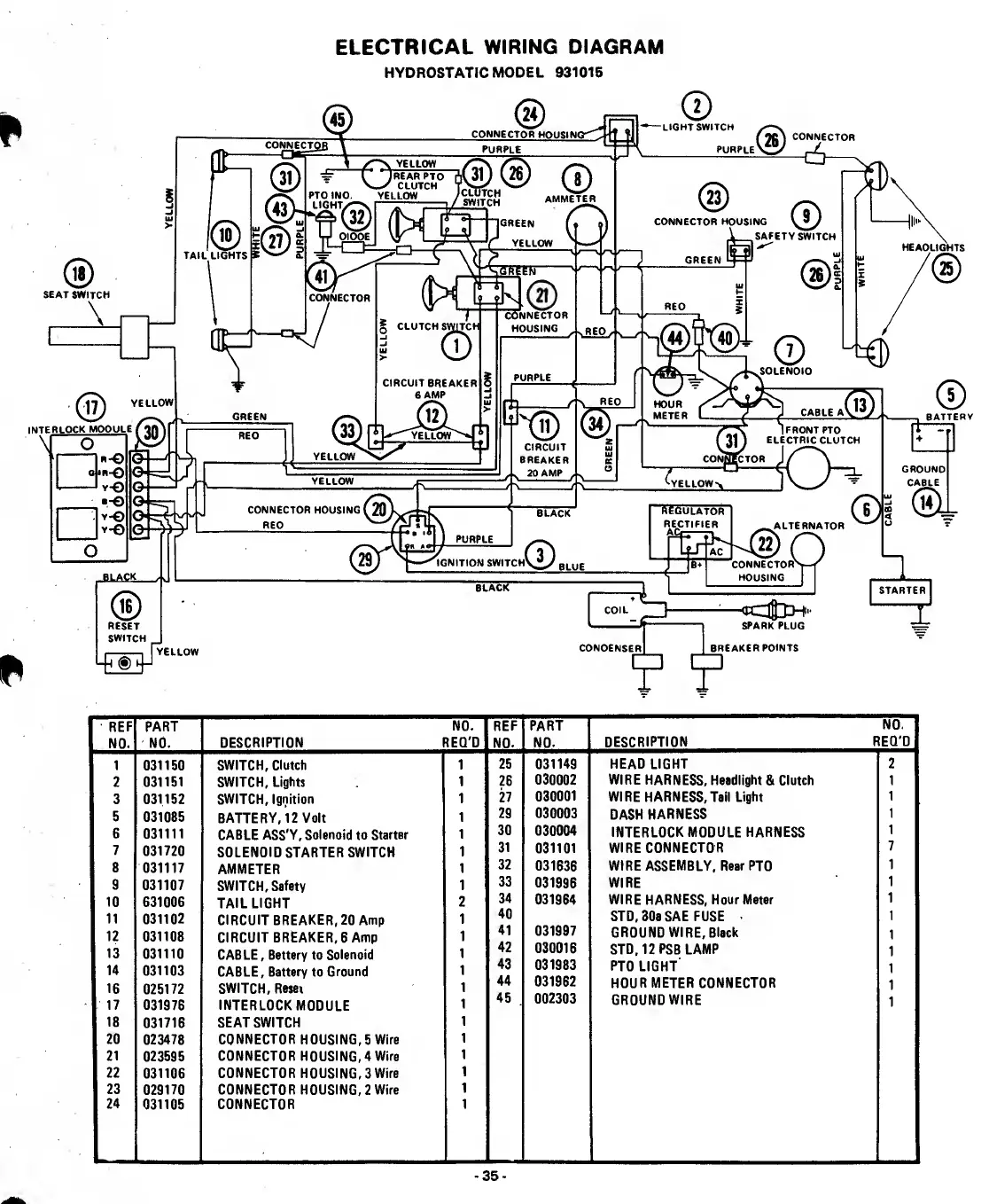
ELECTRICAL
WIRiNG
DIAGRAM
HYDROSTATIC
MODEL
931015
REF
NO.
PART
NO.
NO.
DESCRIPTION
REQ'D
REF
NO.
PART
NO.
NO.
DESCRIPTION
REQ'D
1
031150
SWITCH,
Clutch
1
25
031149
HEAD
LIGHT
2
2
031151
SWITCH,
Lights
1
26
030002
WIRE
HARNESS,
Headlight
8i
Clutch
1
3
031152
SWITCH,
Ignition
1
27
030001
WIRE
HARNESS,Tail
Light
1
5
031085
BATTE
RY,
12
Volt
1
29
030003
DASH
HARNESS
1
6
031111
CABLE
ASS'Y,
Solenoid
to
Starter
1
30
030004
INTERLOCK
MODULE
HARNESS
1
7
031720
SOLENOID
STARTER
SWITCH
1
31
031101
WIRE
CONNECTOR
7
8
031117
AM
METER
1
32
031636
WIRE
ASSEMBLY,
Rear
PTO
1
9
031107
SWITCH,
Safetv
1
33
031996
WIRE
1
10
631006
TAIL
LIGHT
2
34
031964
WIRE
HARNESS,
Hour
Meter
1
11
031102
CIRCUIT
BREAKER,
20
Amp
1
40
STD,
30a
SAE
FUSE
.
1
12
031108
CIRCUIT
BREAKER,
6
Amp
1
41
031997
GROUND
WIRE,
Black
1
13
031110
CABLE,
Battery
to
Solenoid
1
42
030016
STD,12PSB
LAMP
1
14
031103
CABLE,
Battery
to
Ground
1
43
031983
PTO
LIGHT
1
16
025172
SWITCH,
Resei
1
44
031962
HOUR
METER
CONNECTOR
1
17
031976
INTERLOCKMODULE
1
45
002303
GROUND
WIRE
1
18
031716
SEAT
SWITCH
1
20
023478
CONNECTOR
HOUSING,
5
Wire
1
21
023595
CONNECTOR
HOUSING,4
Wire
1
22
031106
CONNECTOR
HOUSING,
3
Wire
1
23
029170
CONNECTOR
HOUSING,
2
Wire
1
24
031105
CONNECTOR
1
-
3
5
-

Related product manuals