EasyManua.ls Logo

Astralpool VRAC III Basic Series - Page 42

Astralpool VRAC III Basic Series
104 pages
Print Icon
To Next Page IconTo Next Page
To Next Page IconTo Next Page
To Previous Page IconTo Previous Page
To Previous Page IconTo Previous Page
Loading...
42
ESPAÑOL
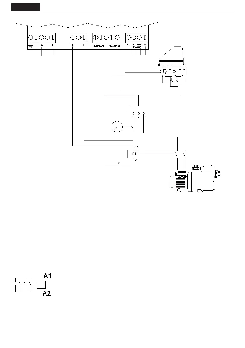
CONEXIÓN ELÉCTRICA ENTRE EL ARMARIO DE MANIOBRA Y LA VÁLVULA
A1 / A2 son los terminales de conexión de la bobina del contactor de la bomba de
ltración. La toma J10 (4-5) de la válvula selectora debe conectarse siempre a la
conexión A1 de la bobina del contactor.
Debe asegurarse que la línea de maniobra del contactor que se conecta en serie a la
válvula no se comparte bajo ningún concepto con la alimentación de otro dispositi-
vo, y que en ningún caso la intensidad en la línea de maniobra exceda los 400 mA.
La omisión de este punto puede suponer el daño irreversible del equipo.
Se aconseja que, si es necesario conectar algún otro elemento que deba activarse
al mismo tiempo que la bomba, se utilice un contacto auxiliar del contactor de la
bomba.
En caso de conexión de la alimentación de la válvula a un circuito eléctrico trifásico, realizar siempre la
conexión entre una fase y el neutro, nunca entre dos fases, ya que de esa manera se excedería el voltaje
máximo permitido por la electrónica de la válvula.
El circuito de control (por ejemplo, el solenoide del contactor de la bomba de ltración) está alimentado
en U - V en este esquema.
La conexión U - V puede ser de corriente alterna (CA), donde U es la Línea y V es el Neutro, o de Corriente
Continua (CC), donde U is Vcc y V es 0 V.
Máximo voltage = 230 V.
ALIMENTACIÓN
ELÉCTRICA
230 Vac
TEMPORIZADOR
INTERRUPTOR 3 POSICIONES:
2 AUTOMÁTICO (TEMPORIZADOR)
0 STOP
1 MANUAL
SOLENOIDE DEL
CONTACTOR DE LA
BOMBA DE FILTRACIÓN
CONTACTOR
BOMBA
PRESOSTATO
PROTOCOLO
COMUNICACIÓN
MODBUS

Table of Contents

Related product manuals