EasyManua.ls Logo

AUTOLIFT BBW 1350 - Hydraulic Diagram

Default Icon
32 pages
Print Icon
To Next Page IconTo Next Page
To Next Page IconTo Next Page
To Previous Page IconTo Previous Page
To Previous Page IconTo Previous Page
Loading...
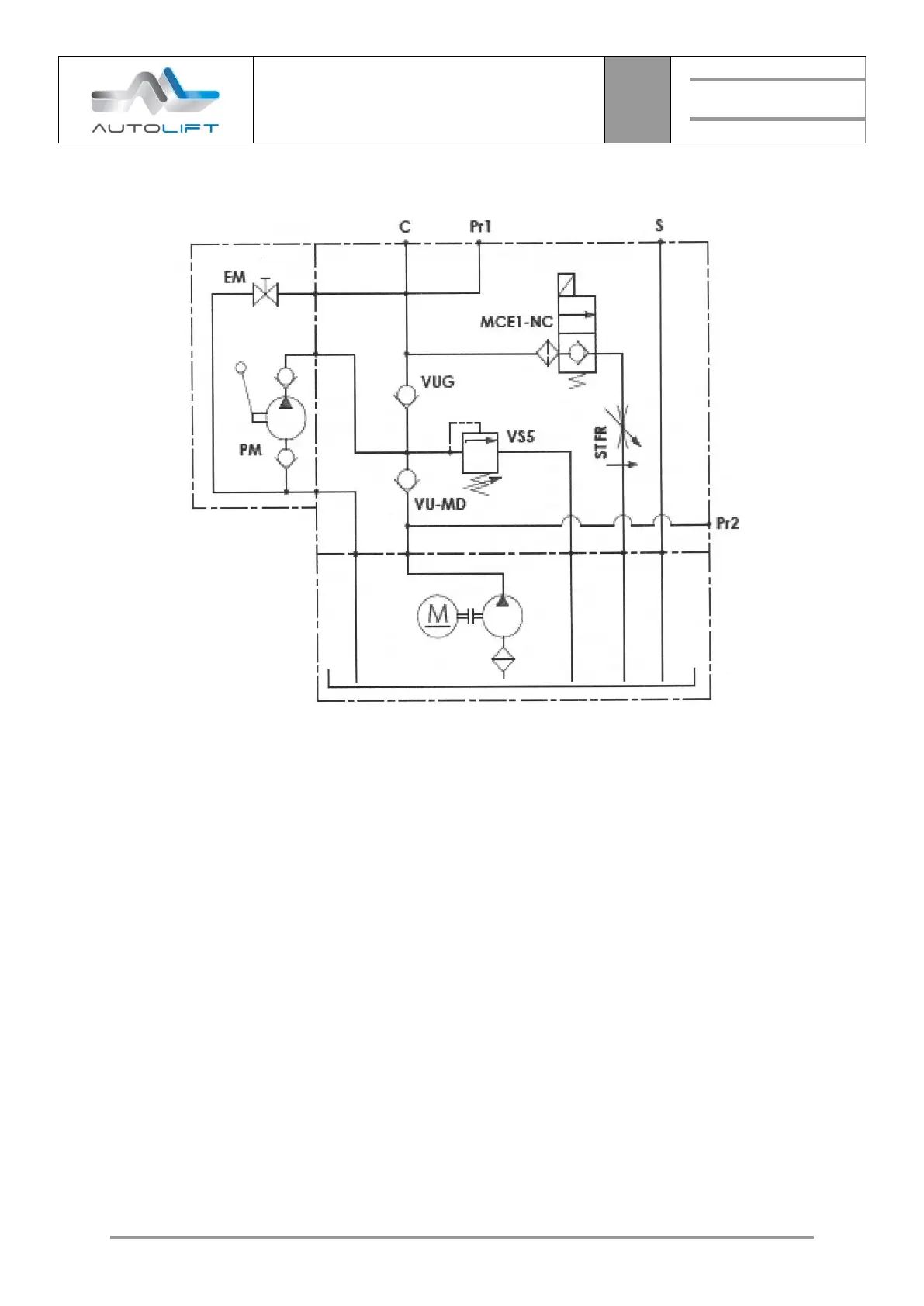
HYDAULIC DIAGRAM
13
Lift
DEVICE
BB SKY BBW
MODEL
30

Related product manuals