EasyManua.ls Logo

Axminster AT1628VS - Wiring Diagram

Axminster AT1628VS
24 pages
Print Icon
To Next Page IconTo Next Page
To Next Page IconTo Next Page
To Previous Page IconTo Previous Page
To Previous Page IconTo Previous Page
Loading...
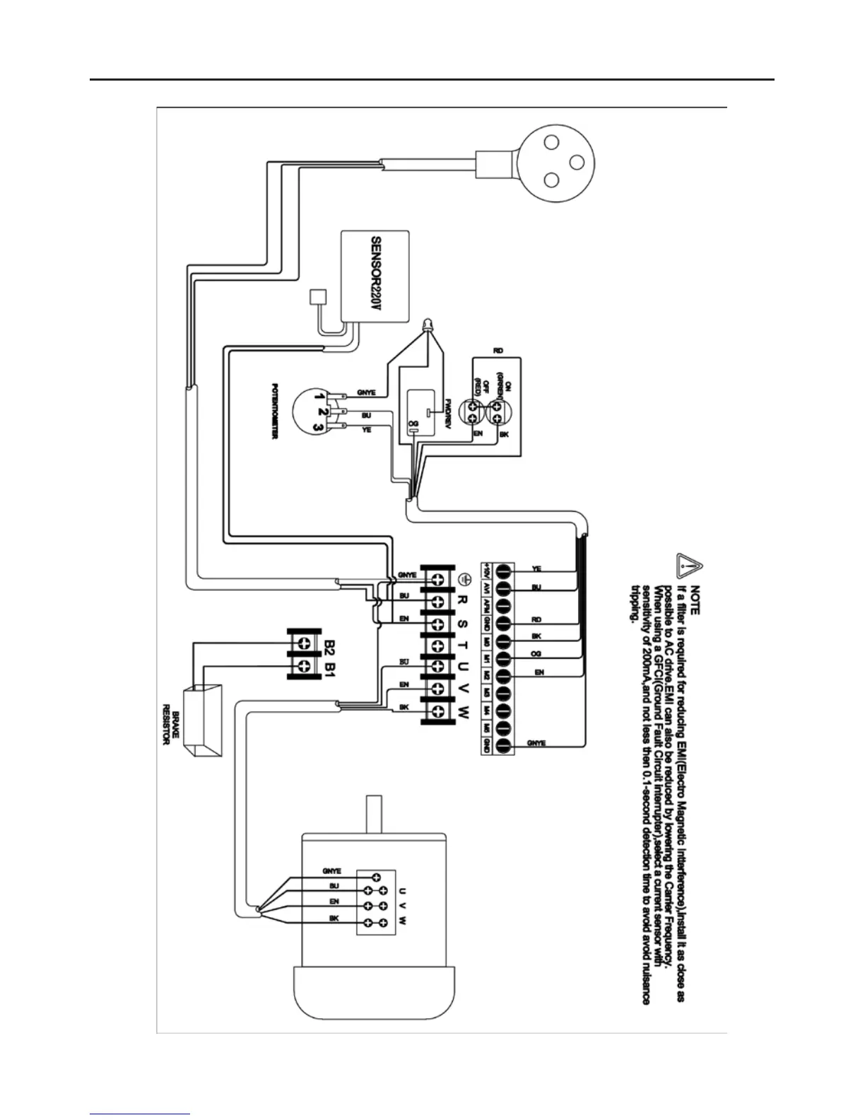
Wiring Diagram
22

Related product manuals