EasyManua.ls Logo

Baoli CPD10 - Page 100

Baoli CPD10
124 pages
Print Icon
To Next Page IconTo Next Page
To Next Page IconTo Next Page
To Previous Page IconTo Previous Page
To Previous Page IconTo Previous Page
Loading...
95
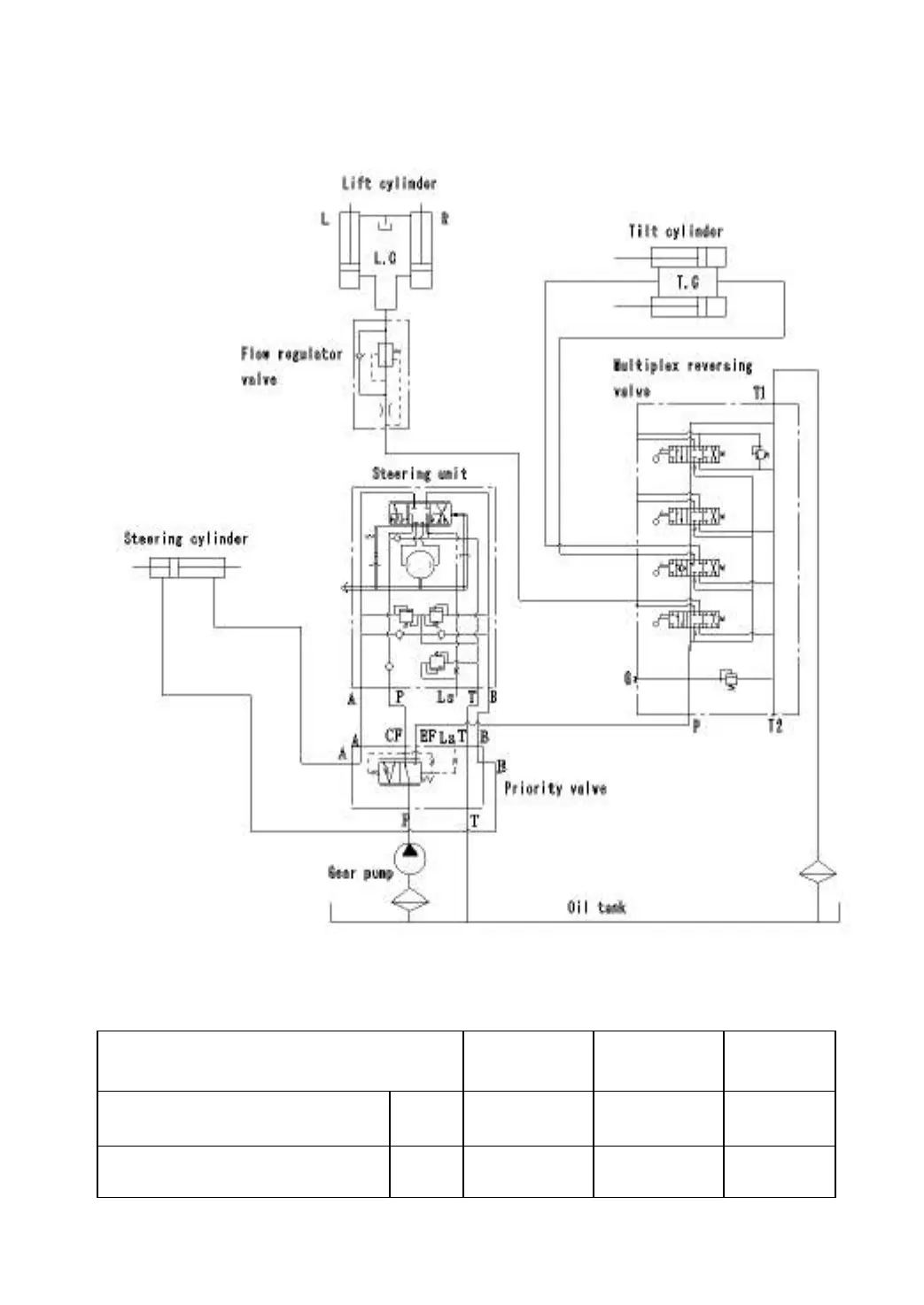
2. Diagram of hydraulic system
Principle diagram of hydraulic system
Model
CPD10
CPD15
CPD20
CPD25
CPD30
Primary pressure, hydraulic
system P1
Mpa
14.5
17.5
17.5
Steering pressure P2
Mpa
7.5
9
9

Table of Contents

Related product manuals