EasyManua.ls Logo

Baoli CPD10 - Page 57

Baoli CPD10
124 pages
Print Icon
To Next Page IconTo Next Page
To Next Page IconTo Next Page
To Previous Page IconTo Previous Page
To Previous Page IconTo Previous Page
Loading...
52
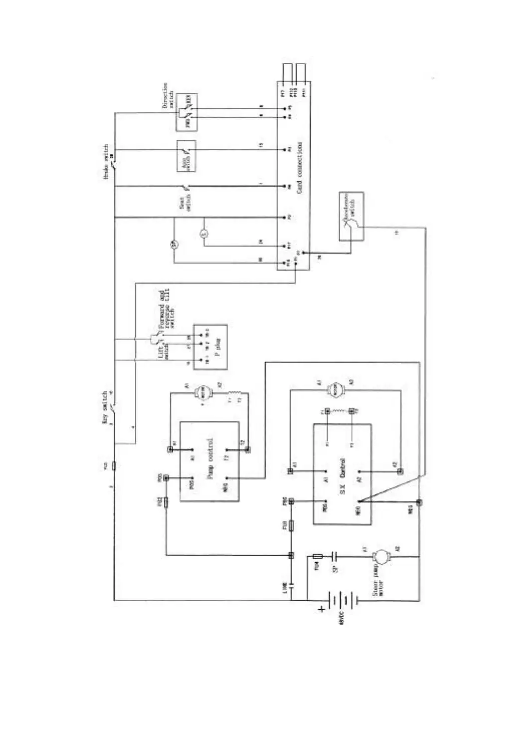
Fig.4-2 Principle of electric system (DC CPD10-25)

Table of Contents

Related product manuals