EasyManua.ls Logo

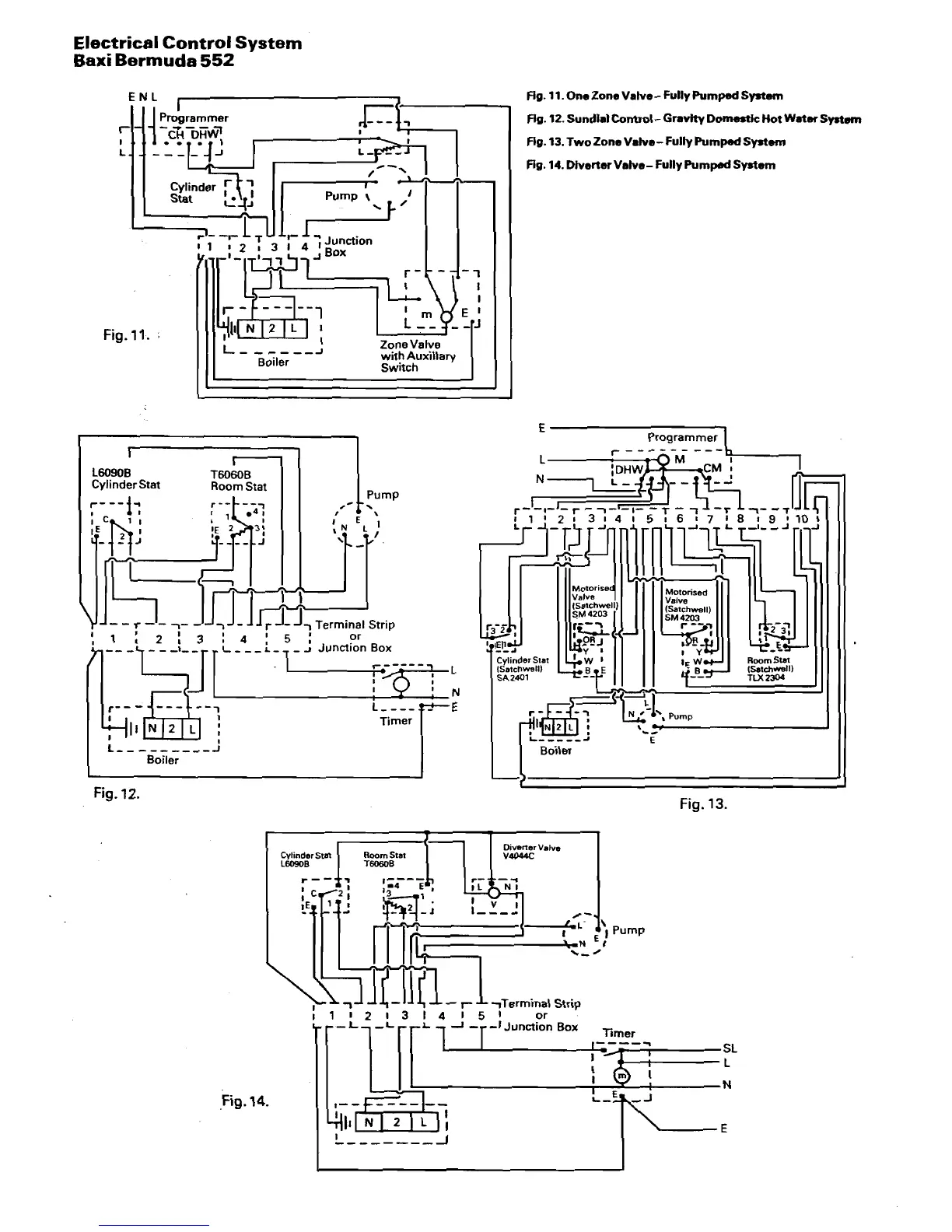
Baxi Bermuda 552 - Electrical Control System

Baxi Bermuda 552
16 pages
Print Icon
To Next Page IconTo Next Page
To Next Page IconTo Next Page
To Previous Page IconTo Previous Page
To Previous Page IconTo Previous Page
Loading...

Related product manuals